EasyManua.ls Logo

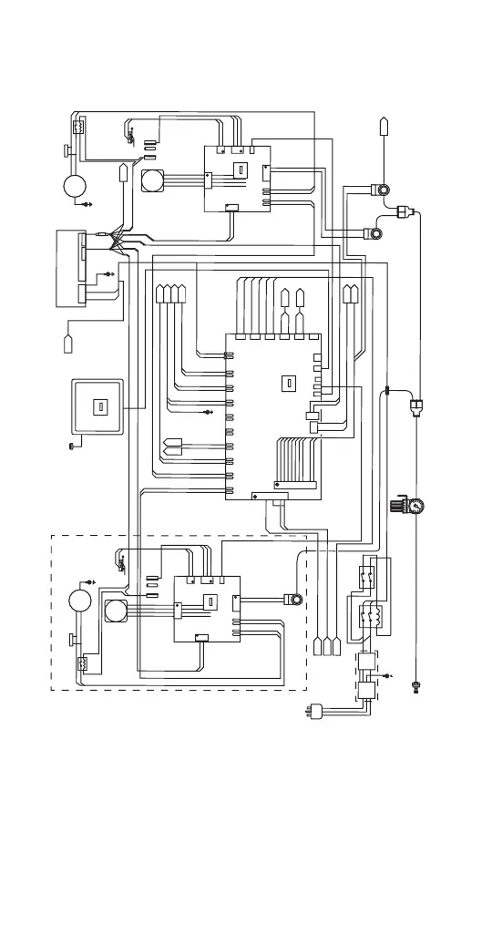
Multiplex MB-8-1 - VERSION 2 ICE MACHINE R290 REFRIGERANT - CONTROL SYSTEM WIRING DIAGRAM

Multiplex MB-8-1
178 pages
Print Icon
To Next Page IconTo Next Page
To Next Page IconTo Next Page
To Previous Page IconTo Previous Page
To Previous Page IconTo Previous Page
Loading...
172 Part Number STH034 3/12
VERSION 2 ICE MACHINE R290 REFRIGERANT -
CONTROL SYSTEM WIRING DIAGRAM
SOL+24VD
C
TEMPERA
TURE
WA
T
RD
ISP
N
S
SHT2
BLENDER 1
RINSE W
A
TER
SOLENOID V
AL
VE
BLENDER 2
RINSE W
A
TER
SOLENOID V
AL
VE
W
A
TER DISPENSE
SOLENOID V
AL
VE
DISPENSE W
A
TER
REGULA
TED WA
TER
TER
SHT2
PLAIN WATER INLET
W
A
TER INLET
PRESSURE
REGULAT
OR
M
T
A1
1
M
T
A9
SOL+24VDC
SOL+24VDC
J2
J1
J35
J36
1
1
1
2
2
2
3
3
3
4
4
5
5
6
6
7
7
8
8
9
9
10
11
SYRUP
1
SYRUP
2
SYRUP
3
SYRUP
4
SYRUP
5
SYRUP
6
ICE POSITION
CLEANING JUMPER
SYRUP
7
SYRUP
8
GND
AUX
W
A
TR DISPNS
W
A
TR DISPNS
D
C
G
N
D
+
2
4
V
D
C
1
2
BLK
RED
BLK
R
E
D
WHT
VIO
BLU
B
L
U
GRN
YEL
ORN
BRN
B
L
K
R
E
D
M
T
A2
J16
J
1
5
J
12
J
1
1
J
2
8
J27
J24
J23
J21
J2
2
J1
7
J18
J
26
J25
J14
J13
J
20
J19
J1
0
J
9
J8
J7
J5
J6
J4
B
L
E
N
D
E
R
1
A
C
-
N
B
L
E
N
D
E
R
2
A
C
-
N
B
L
E
N
D
E
R
1A
C
-
L
B
L
E
N
D
E
R
2A
C
-
L
DRAIN VALVE AC BRN
DRAIN VALVE AC BLU
I
C
E
C
A
R
OU
S
E
L
A
C
-
L
I
C
E
C
A
R
OU
S
E
LA
C
-N
S
Y
R
U
P
F
R
I
D
GE A
C
-
L
S
Y
R
U
P
F
R
I
D
GE A
C
-
N
I
C
E
C
O
MP
R
E
S
SA
C
-
L
I
C
E
C
OMP
R
E
S
S
A
C
-
N
S
R
B
A
C
-L I
N
S
R
BA
C
-
N
I
N
MOD
B
U
S
M
OD
B
U
S
SMAR
ICE MACHINE
CONDENSER
COIL TEMP
BASE
CONDENSER
COIL TEMP
T
RELA
Y
BOARD
B
R
N
B
R
N
B
L
K
B
R
N
B
L
U
BLK
B
L
U
B
L
U
W
H
T
B
L
U
BRN
WHT
F
A
N
+
2
4
F
A
N
GN
D
BLK/W
BLK/W
BLK/W
RED
BLADE
MOTOR
2
BLADE
MOTOR
1
STEP
MOTOR
2
STEP
MOTOR
1
MP
1
MP1
+24VDC
MN
2
MN2
MP
2
MP2
MN
1
MN1
R
1
BLK
BLK
RED
RED
MOT
OR
2A
C
-
N
M
OT
OR
1
AC-N
B
L
E
N
D
E
R
2
A
C
-
N
B
LEN
D
ER
1
AC-N
MOT
OR
2A
C
-
L
MOTOR 1 AC-L
B
L
E
N
D
E
R
2A
C
-
L
BLENDER 1 AC-L
+24VDC
+24VDC
DC GND
DC GND
MTA 4
MTA 4
MT
A 4
MT
A 4
J10
J10
J12
J12
J1
J1
1
1
1
1
1
1
1
1
2
2
2
2
2
2
2
2
3
3
3
3
4
4
4
4
1
1
2
2
M
T
A2
M
TA 2
J2
J
7
J7
J
2
J5
J5
J6
J
6
J4
J4
J9
J9
J8
J13
J13
MODBUS
MODBUS
DOOR SWT
DOOR SWT
HOME SWT
HOME SWT
MOTOR
CONTROLLER
BOARD 2
MOTOR
CONTROLLER
BOARD 1
3
3
RED
YEL
B
R
N
BRN
W
H
T
W
H
T
B
L
U
BL
U
WTH
WTH
GRN
GRN
BRN
BRN
BRN
BRN
BLU
BLU
DOOR
SWITCHES
DOOR
SWITCHES
HOME
POSITION
SWITCH 2
HOME
POSITION
SWITCH 1
MA
GN
E
T
MAGNET
BLENDER
ASSEMBLY
+
2
4
V
D
C
R
1
R
E
D
Y
E
L
R
E
D
Y
E
L
CABINET REFRIGERATION AC
SHT2
SHT3
SHT2
SHT2
SHT2
SHT3
SHT2
SHT3
SHT3
DRAIN VALVE AC
SYRUP V
AL
VES
ICE COMPRESSOR AC
ICE CAROUSEL AC
SWT AC POWER
DUCT F
AN 24V
ICE POSITION
SHT3
BIN LEVEL SENSOR
SHT3
USER INTERFACE
USB PORT
Left Side Panel
R
ED
Y
E
L
BLK
WHT
AC LINE - BLK OR BRN
AC GROUND - GRN
AC NEUTRAL
- WHT OR BLU
CHASSIS
GND
SW3
ON/OFF
SWITCH
B
R
N
B
L
U
A
C
L
I
N
E
A
C
N
E
U
CHASSIS
GND
C
H
A
S
S
I
S
G
N
D
CHASSIS
GND
CHASSIS
GND
GRN
/
Y
GR
N
GRN/Y
GRN/Y
J29
J30
J31
J32
J33
J34
1
1
1
1
1
1
2
2
2
2
2
2
3
3
3
3
3
3
TEMP
DRIVE
TEMP
DRIVE
TEMP
DRIVE
NOZZLE PROBE
CABINET
PROBE
DEFROST
PROBE
SHT3
SHT3
+24 VDC, 8.4 A
POWER SUPPLY
+24VDC
DC GND
123
4
5
6
7
8910111213
123
4
5
CN1
CN2
GR
N
/
W
H
T
G
R
N
R
E
D
R
E
D
/
W
H
T
GRN/WHT
GR
N
R
ED
R
E
D
/
WH
T
Mfg: Mean Well
Model: MPS-120-24
P
ERSONALITY
M
ODULE
J8
P
ERSONALITY
M
ODULE
PM
P
ERSONALITY
M
ODULE
J3
P
ERSONALITY
M
ODULE
BIC SMOOTHIE SYSTEM DIAGRAM, SHEET 1
BLK
WHT
POWER RELAY
ADD FOR
220V/50Hz MODELS
BLK
RED
0
.
1
µ
F2
7
5
V
EXTERNAL
CAPACITOR
0.1
µF
275
V
BLENDER
ASSEMBLY
EMC
FILTER
TERMINAL
BLOCK
EXTERNAL
CAPACITOR
B
R
N
BRN
ADD FOR DUAL SPINDLE UNITS
SHT3
BIN LEVEL
SENSOR 24V
EVAP FANS
BIN LEVEL
BIN LEVEL RELAY BROWN
BIN LEVEL RELAY BLUE

Table of Contents

Related product manuals