EasyManua.ls Logo

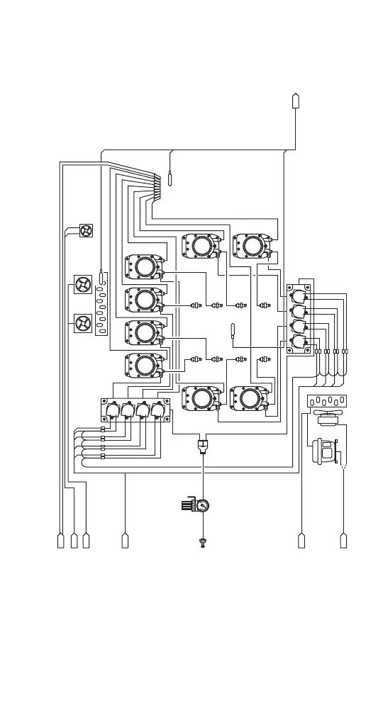
Multiplex MB-8-1 - VERSION 2 ICE MACHINE R290 REFRIGERANT - REFRIGERATION CABINET WIRING DIAGRAM

Multiplex MB-8-1
178 pages
Print Icon
To Next Page IconTo Next Page
To Next Page IconTo Next Page
To Previous Page IconTo Previous Page
To Previous Page IconTo Previous Page
Loading...
Part Number STH034 3/12 173
VERSION 2 ICE MACHINE R290 REFRIGERANT -
REFRIGERATION CABINET WIRING DIAGRAM
2
3
4
5
6
7
8
1
SYRU
P
1
SY
RU
P2
SYRUP 3
SYRUP 4
S
Y
R
UP
5
S
Y
RUP 6
SYRUP 7
SYRUP 8
SOL+24VDC
SOL+24VD
C
S
OL+24V
D
C
SOL+
2
4V
DC
S
OL+
24VD
C
SOL+24VDC
SOL+24VDC
SOL+24VDC
SOL+24VDC
SOL+24VDC
CABINET
PROBE
Syrup Refrigerator
Compressor Assy
Condenser
Fan Motor
DUCT FAN
LEFT
EVAPORATOR
FAN
RIGHT
EVAPORATOR
FAN
EVAPORATOR
SYRUP
SUPPLY
INLET
TYP
SYRUP
PUMP
TYP
SYRUP
SOLENOID
MANIFOLD
TYP
SYRUP VALVES
SHT1
SHT1
SHT1
AC
AC
Condenser
DEFROST
PROBE
TYP CO2/AIR
TYP CO2/AIR
TYP SYRUP
TEMPERATURE
DISPENSE WATER
SHT1
NOZZLE
PROBE
SHT1
EVAPORATOR FAN AC
1
2
5
6
3
478
FAN
+
24
FA
N
G
ND
RED
RED
B
LK
B
L
K
BLU
WHT
V
IO
BLU
GRN
YE
L
ORN
BRN
R
ED
SHT1
DUCT FAN 24V
CO2/AIR INLET
CO2/AIR INLET
PRESSURE
REGULATOR
REFRIGERATION
CABINET
CABINET
SHT1
COIL TEMP
REFRIGERATION AC
BIC SMOOTHIE SYSTEM DIAGRAM, SHEET 2

Table of Contents

Related product manuals