EasyManua.ls Logo

Panasonic SA-PT170PH - Troubleshooting Guide; Troubleshooting F61;F76 Errors

Panasonic SA-PT170PH
139 pages
Print Icon
To Next Page IconTo Next Page
To Next Page IconTo Next Page
To Previous Page IconTo Previous Page
To Previous Page IconTo Previous Page
Loading...
36
7 Troubleshooting Guide
7.1. Troubleshooting Guide for F61 and/or F76
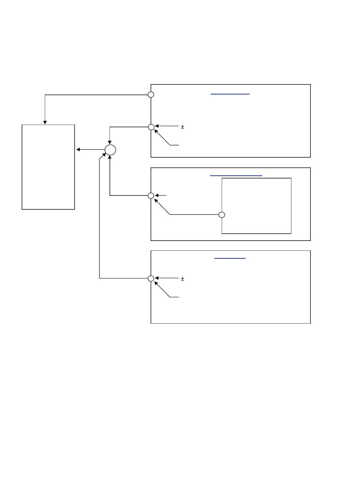
This section illustrates the checking procedures when upon detecting the error of F61 and/or F76 after power up of the unit. It is
for purpose of troubleshooting and checking in SMPS, D-Amp & Main P.C.B.
7.1.1. Block Diagram
Speaker Out
DC Detect
SUBWOOFER
CENTER
FRONT - R
FRONT - L
SURROUND - R
SURROUND - L
30V Detect
SYS6V
FAN Detect
Analog Amp P.C.B.
SMPS P.C.B.
MICRO-P
IC2001
DCDET 2
DCDET
SYS6V
+18V Detect
DCDET 2
Main P.C.B.
DCDET 1
7V Detect
9V Detect

Table of Contents

Related product manuals