EasyManua.ls Logo

TGW NBC - Page 77

Default Icon
129 pages
Print Icon
To Next Page IconTo Next Page
To Next Page IconTo Next Page
To Previous Page IconTo Previous Page
To Previous Page IconTo Previous Page
Loading...
NBC™ Flat Belt - IOM
P/N: 1118140 Rev: 07/29/2020 Page 77 of 129
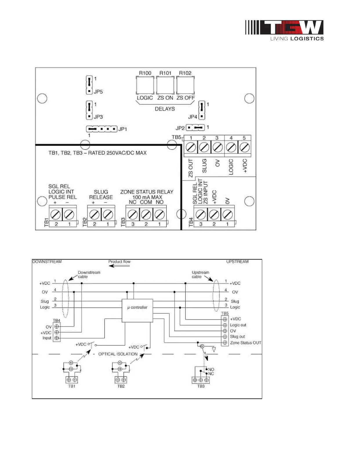
Figure 4: Full Function Module Board Layout
Figure 5: Full Function Module Circuit

Table of Contents

Other manuals for TGW NBC

Related product manuals