EasyManua.ls Logo

Valeo REVO-E - Page 49

Valeo REVO-E
88 pages
Print Icon
To Next Page IconTo Next Page
To Next Page IconTo Next Page
To Previous Page IconTo Previous Page
To Previous Page IconTo Previous Page
Loading...
603
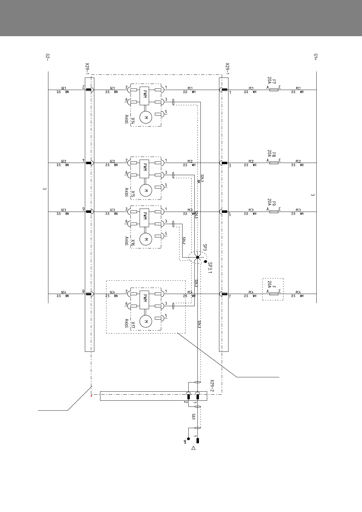
REVO-E Heat pump 6 Wiring plan
Fig. 601 Wiring diagram for REVO-E HP (Sheet 2)
from X850 / 1 and SP7
PWM signal see sheet 5
Condenser
cable harness
This fan will not be used
in short run

Table of Contents

Other manuals for Valeo REVO-E

Related product manuals