EasyManua.ls Logo

Vectrix VX-2 2011 - Page 82

Vectrix VX-2 2011
99 pages
Print Icon
To Next Page IconTo Next Page
To Next Page IconTo Next Page
To Previous Page IconTo Previous Page
To Previous Page IconTo Previous Page
Loading...
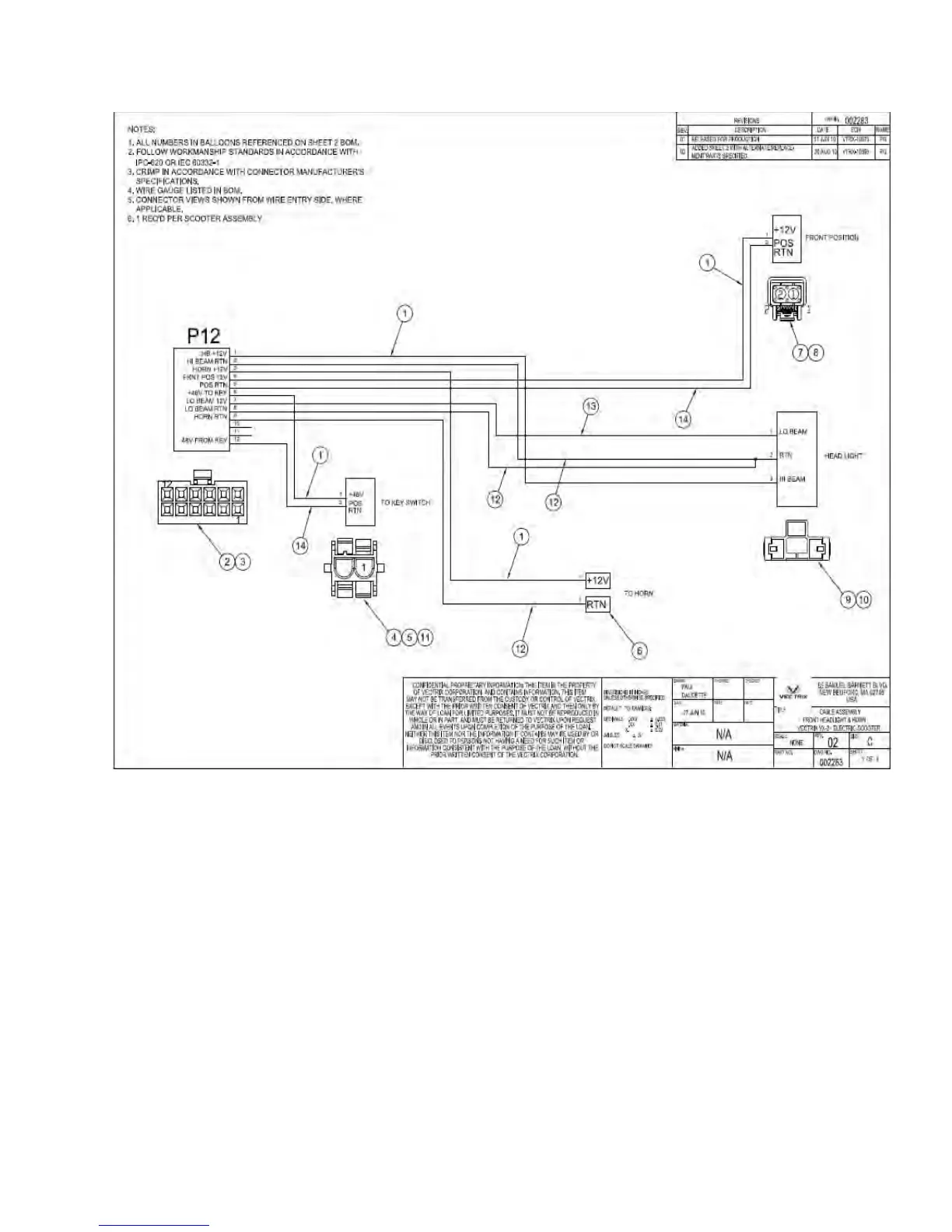
VECTRIX VX-2 SERVICE MANUAL
Version 1.0/May 2011
VECTRIX, LLC

Related product manuals