EasyManua.ls Logo

wsm L503 - 3 Hydrostatic Transmission (Hst) Model; Structure

wsm L503
619 pages
Print Icon
To Next Page IconTo Next Page
To Next Page IconTo Next Page
To Previous Page IconTo Previous Page
To Previous Page IconTo Previous Page
Loading...
3-M25
L3130 · L3430 · L3830 · L4630 · L5030, WSM
TRANSMISSION
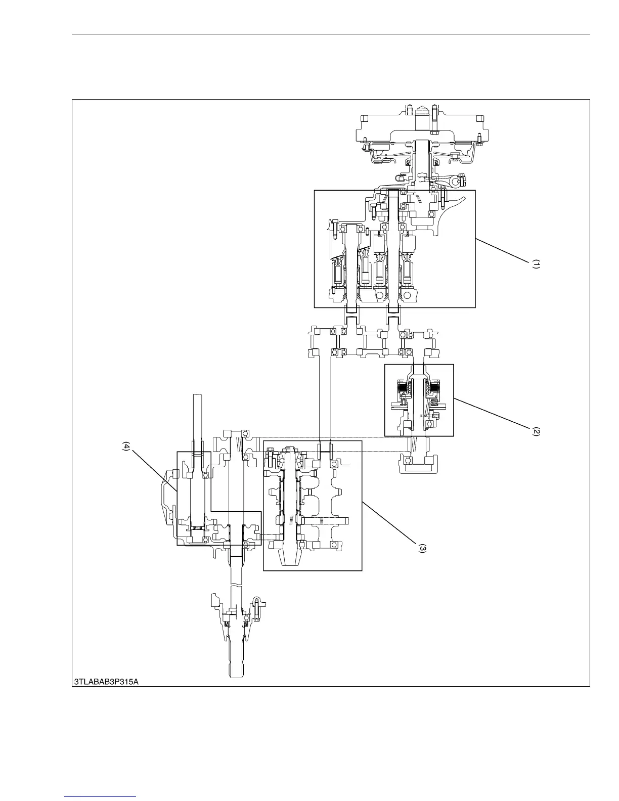
3. HYDROSTATIC TRANSMISSION (HST) MODEL
[1] STRUCTURE
(1) Hydrostatic Transmission
Section
(2) PTO Clutch Section (3) Range Gear Shift Section (4) Front Wheel Drive Shift
Section
KiSC issued 02, 2007 A

Table of Contents

Related product manuals