EasyManua.ls Logo

wsm L503 - Page 422

wsm L503
619 pages
Print Icon
To Next Page IconTo Next Page
To Next Page IconTo Next Page
To Previous Page IconTo Previous Page
To Previous Page IconTo Previous Page
Loading...
8-M7
L3130 · L3430 · L3830 · L4630 · L5030, WSM
HYDRAULIC SYSTEM
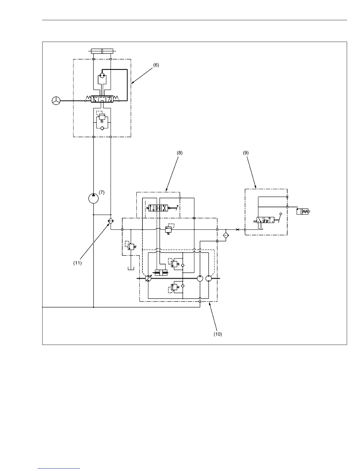
(9) PTO Clutch Valve (Refer to
TRANSMISSION Section)
(10) Hydrostatic Transmission
(HST) (Refer to
TRANSMISSION Section)
(11) Oil Cooler
(12) Rear Hydraulic Block
(13) Oil Filter
(14) Hydraulic Pump 1
(15) Relief Valve
(16) Front Hydraulic Block
KiSC issued 02, 2007 A

Table of Contents