EasyManua.ls Logo

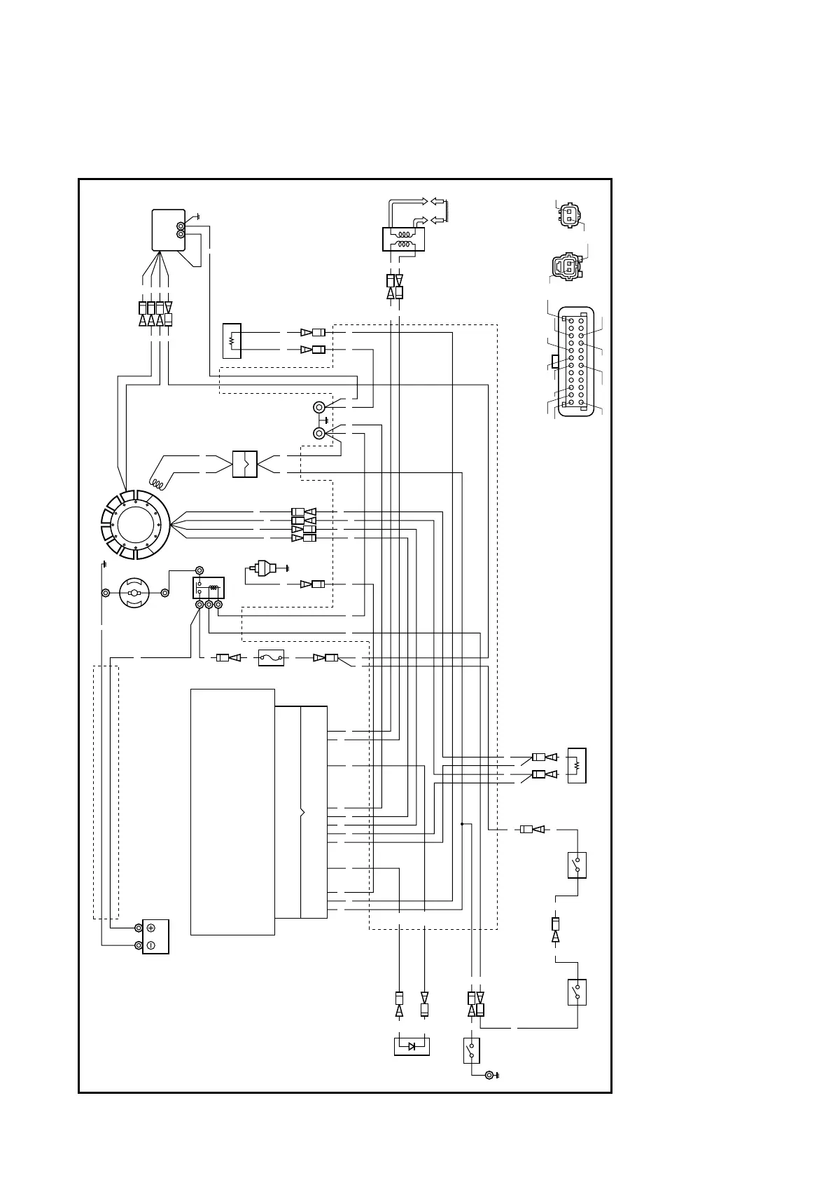
Yamaha F25A - Wiring Diagram - Model EH

Yamaha F25A
444 pages
Print Icon
To Next Page IconTo Next Page
To Next Page IconTo Next Page
To Previous Page IconTo Previous Page
To Previous Page IconTo Previous Page
Loading...
Model EH
1
2
3
4
5
6
7
8
9
0
A
B
C
F
E
D
G
N
S
M
Gy
Y
Y
R
B
B
BBrBBPBBr
Y
Y/B Y/B
Y Y
R
R
W W
Br
Br
Br
Br
Y
BP
R
R
R
RR
WR
OO
Br/B
Y/BG/W
Y/R Y/R
P/W P/W
W/G Y/B
Y/B
Y/B
B/WP/W
G/W
W/G
R/W Br/B
Br/B Br/B
B/W
Y
Y
R
O
G/WY/R
BW/GY
Y
PR/W
Br/B
B
B
C
B
A
ABC
R/W Y/RW/G
B/WOB P/W
Br/B
P
Y Y G/W
R/W
R
W
B
1
Microcomputer (CDI unit)
2
Battery
3
Fuse
4
Starting motor
5
Starter relay
6
Oil pressure switch
7
Stator coil
8
Pulser coil
9
Rectifier/regulator
0
Engine temperature
sensor
A
Ground
B
Ignition coil
C
Electrothermal ram
D
Starter switch
E
Neutral switch
F
Stop switch
G
Low-oil-pressure
warning lamp
B : Black
Br : Brown
Gy : Gray
O : Orange
P : Pink
R : Red
W : White
Y : Yellow
B/W : Black/white
Br/B : Brown/black
G/W : Green/white
P/W : Pink/white
R/W : Red/white
W/G : White/green
Y/B : Yellow/black
Y/R : Yellow/red

Table of Contents

Other manuals for Yamaha F25A

Related product manuals