EasyManua.ls Logo

ABB RER620 - Page 245

ABB RER620
584 pages
Print Icon
To Next Page IconTo Next Page
To Next Page IconTo Next Page
To Previous Page IconTo Previous Page
To Previous Page IconTo Previous Page
Loading...
1MAC309294-MB F Section 4
Protection functions
RER620 239
Technical Manual
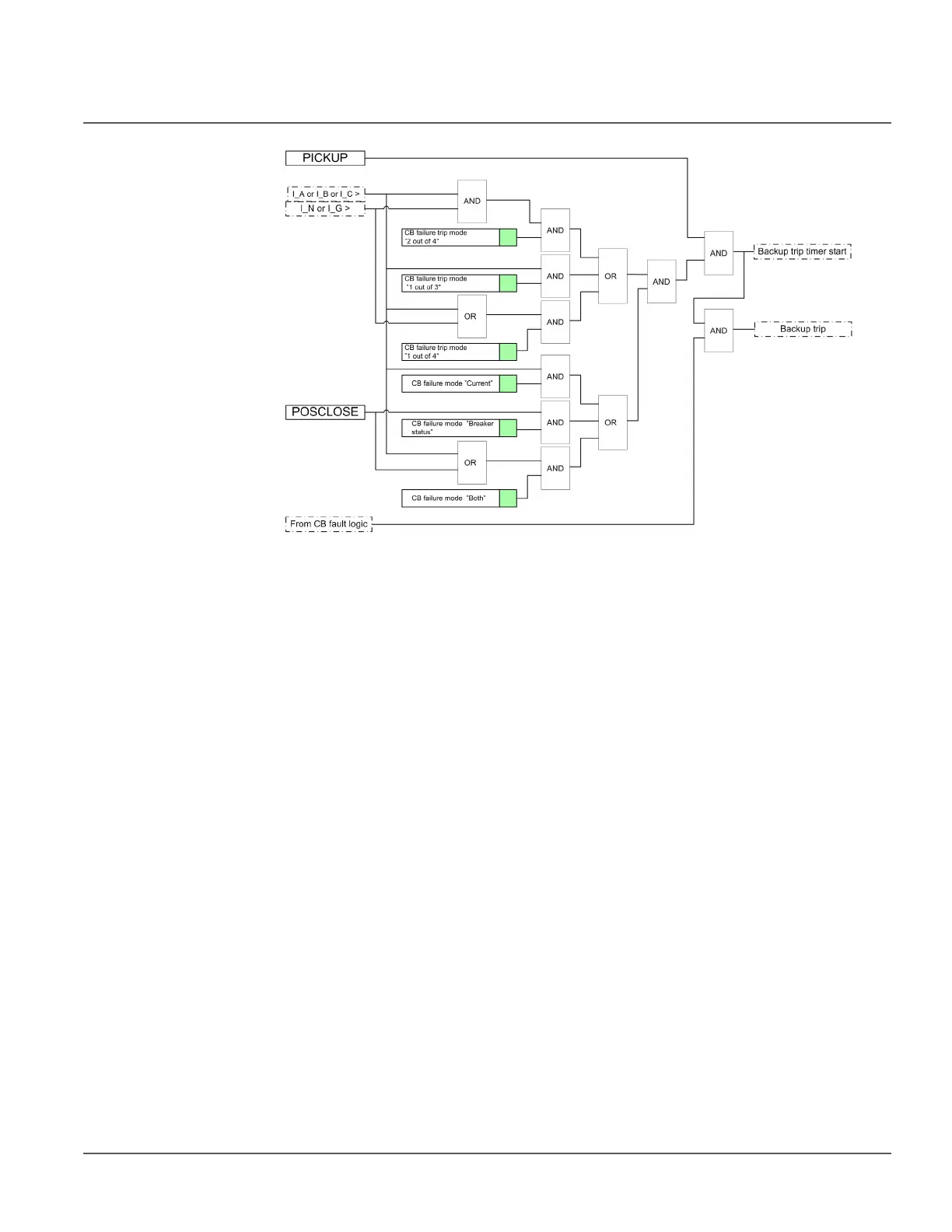
Figure 110: Back-up trip logic internal design
The current detection characteristics can be selected with the CB failure trip mode setting
in three following options:
“1 out of 3” in which detecting opening failure (high current) in one phase only is
sufficient
“1 out of 4” in which detecting opening failure (high current) or high ground current
in one phase only is sufficient
“2 out of 4” in which at least two high currents (phase current and/or ground current)
are required for breaker failure detection.
In most applications, “1 out of 3” is sufficient. In the “Breaker status” mode, the back-up
trip is done when the status inputs indicate that the circuit breaker is in closed state.
The setting CB failure mode is used to select the mode the breaker fault is detected with.
In “Current” mode, the detection is based on the current level exceeding. In “Breaker
status” mode, the detection is based on the closed position of the circuit breaker after a trip
signal is issued, that is, after a long duration of the trip signal. In "Both" mode, the
detection is based either on the exceeding of the Current value Res level, depending on the
current detection mode, or on the long duration of the trip signal. When external
information on a circuit breaker fault is connected to the active CB_FAULT input, the
back-up trip function is issued to the upstream breaker without delay. The blocking is used
for disabling the whole function.
Timer 1
Once activated, the timer runs until the set Retrip time value has elapsed. The time
characteristic is according to DT. When the operation timer has reached the maximum
time value, the TRRET output is activated. A typical setting is 0 - 50 ms.

Table of Contents

Other manuals for ABB RER620

Related product manuals