EasyManua.ls Logo

ABB RER620 - Page 302

ABB RER620
584 pages
Print Icon
To Next Page IconTo Next Page
To Next Page IconTo Next Page
To Previous Page IconTo Previous Page
To Previous Page IconTo Previous Page
Loading...
Section 5 1MAC309294-MB F
Control functions
296 RER620
Technical Manual
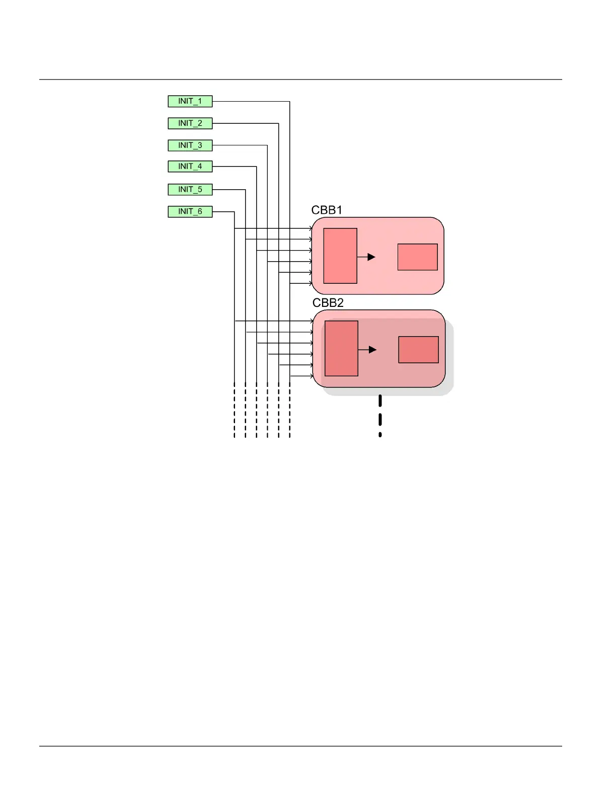
Figure 152: Simplified CBB initiation diagram
INIT_1... 6initiation lines
CBB1...CBB2 first two cycle building blocks
The operation of a CBB consists of two parts: initiation and execution. In the initiation
part, the status of the initiation lines is compared to the CBB settings. In order to allow the
initiation at any of the initiation line activation, the corresponding switch in the Init signals
CBB_ parameter must be set to TRUE. In order to block the initiation, the corresponding
switch in the Blk signals CBB_ parameter must be set to TRUE.
If any of the initiation lines set with the Init signals CBB_ parameter is active and no
initiation line causes blocking, the CBB requests for execution.

Table of Contents

Other manuals for ABB RER620

Related product manuals