EasyManua.ls Logo

Adria caravan - Electrical Diagram 230 V: AVIVA-ALTEA-ACTION-ADORA; Electrical Diagram 230 V: ASTELLA-ALPINA

Adria caravan
179 pages
Print Icon
To Next Page IconTo Next Page
To Next Page IconTo Next Page
To Previous Page IconTo Previous Page
To Previous Page IconTo Previous Page
Loading...
GB
Power supply
10
82 Adria Caravans
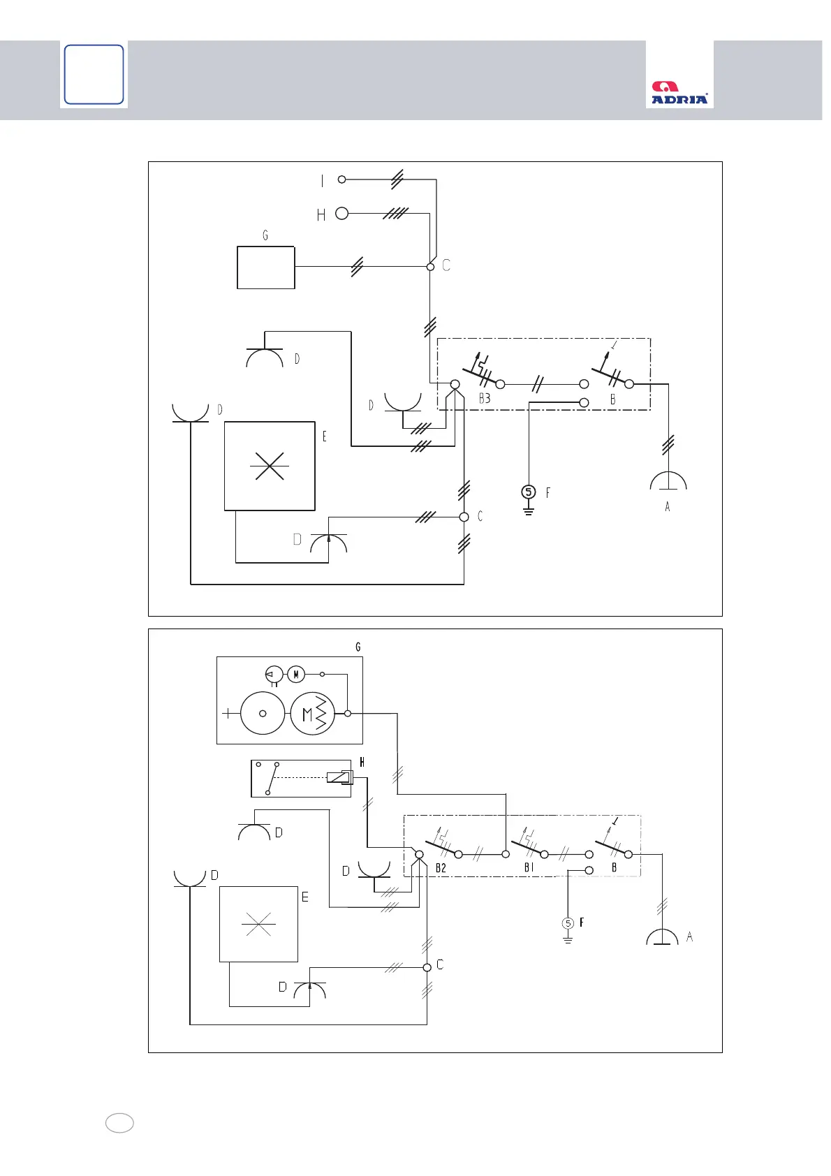
Fig. 61 Electrical diagram 230 V: AVIVA-ALTEA-ACTION-ADORA
Fig. 62 Electrical diagram 230 V: ASTELLA-ALPINA
10100044
10100110

Table of Contents

Related product manuals