EasyManua.ls Logo

dolycon CT100 Series - Page 40

dolycon CT100 Series
163 pages
Print Icon
To Next Page IconTo Next Page
To Next Page IconTo Next Page
To Previous Page IconTo Previous Page
To Previous Page IconTo Previous Page
Loading...
CT100 series inverters Installation and wiring
36
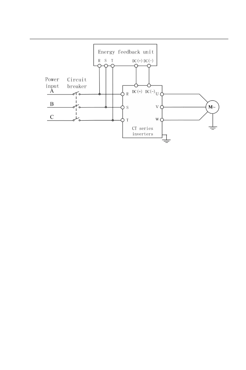
Figure 3-18 Energy feedback unit wiring of main circuit
4. Common DC bus
The common DC bus is widely applied to the multi-motor drive applications in
paper machinery, textile, chemical fiber etc. At any time, some motors are in the
electric state while others are in the regenerative braking (power generation)
state. At this time, the regenerative energy is automatically balanced on the DC
bus, which can be used for the motor in the electric state, so that the power
consumption of the whole system can be reduced. Compared with the traditional
way which one inverter drives one motor, the common DC bus can further save
energy.
When two motors work simultaneously (such as winding and unwinding motors),
one motor is in the electric state and the other motor is in the power generation
state. At this time, the DC bus of the two motors can be in parallel connection and
regenerative energy can be used for the motor in the electric state, so as to save
energy, as shown below:

Table of Contents

Related product manuals