EasyManua.ls Logo

Festo MS6-SV-E - MS6-SV-E mit Multipol-Steckdose NECA-S1 G9-P9-MP3

Festo MS6-SV-E
Print Icon
To Next Page IconTo Next Page
To Next Page IconTo Next Page
To Previous Page IconTo Previous Page
To Previous Page IconTo Previous Page
Loading...
MS6-SV-...-E-10V24
Festo MS6-SV-...-E-10V24 1310b Deutsch 15
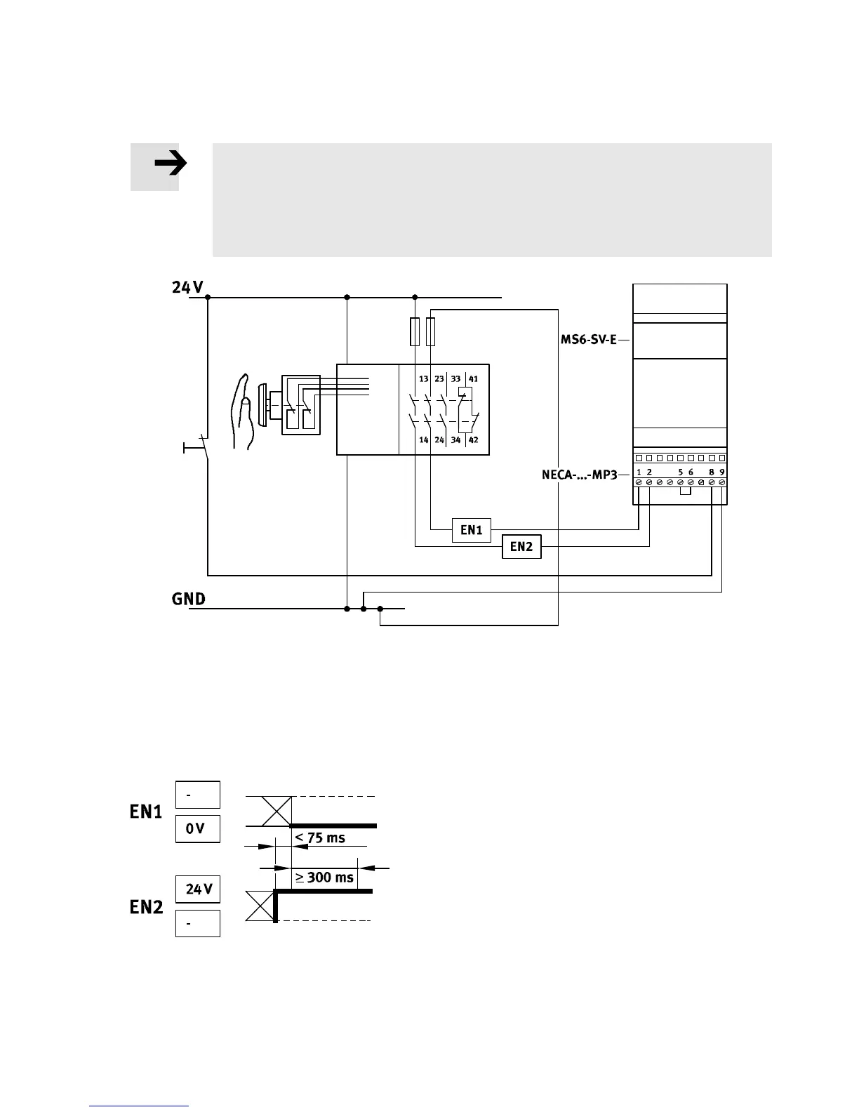
4.3.2 MS6-SV-E mit Multipol-Steckdos e NECA-S1G9-P9-MP3
Hinweis
Die Multipol-Steckdose NECA-S1G9-P9-MP3 ist für die konventionelle Beschaltung mit
elektromechanischen S icherheitsrelais vorgesehen. Kommt es bei der Verwendung mit
bipolaren Halbleiterausgängen zu Problemen, verwenden Sie in diesem Fall die Multi-
pol-Steckdose N ECA-S1G9-P9-MP5
Fig. 6 Anschluss mit NECA-...-MP3
statische Enable-Signale mit entgegengesetzten Potentialen
Verzögerungszeit der Pegelwechsel der Enable-Signale werden überwacht
Verhalten bei der Erkennung eines Querschlusses:
MS6-SV -E im entlüfteten Zustand: bleibt im sicheren Zustand und geht in Störung
MS6-SV-E im be lüftete n Zustand: geht in den sic heren Zustand und geht in Störung
Fig. 7 Statische Enable-Signale - Signalabstand
Die Diagramme für das Schaltverhalten finden Sie im Kapitel 14 “Technische Daten” ( Fig. 22).

Table of Contents

Related product manuals