EasyManua.ls Logo

Lenze EPM-T1 Series - Page 366

Lenze EPM-T1 Series
544 pages
To Next Page IconTo Next Page
To Next Page IconTo Next Page
To Previous Page IconTo Previous Page
To Previous Page IconTo Previous Page
Loading...
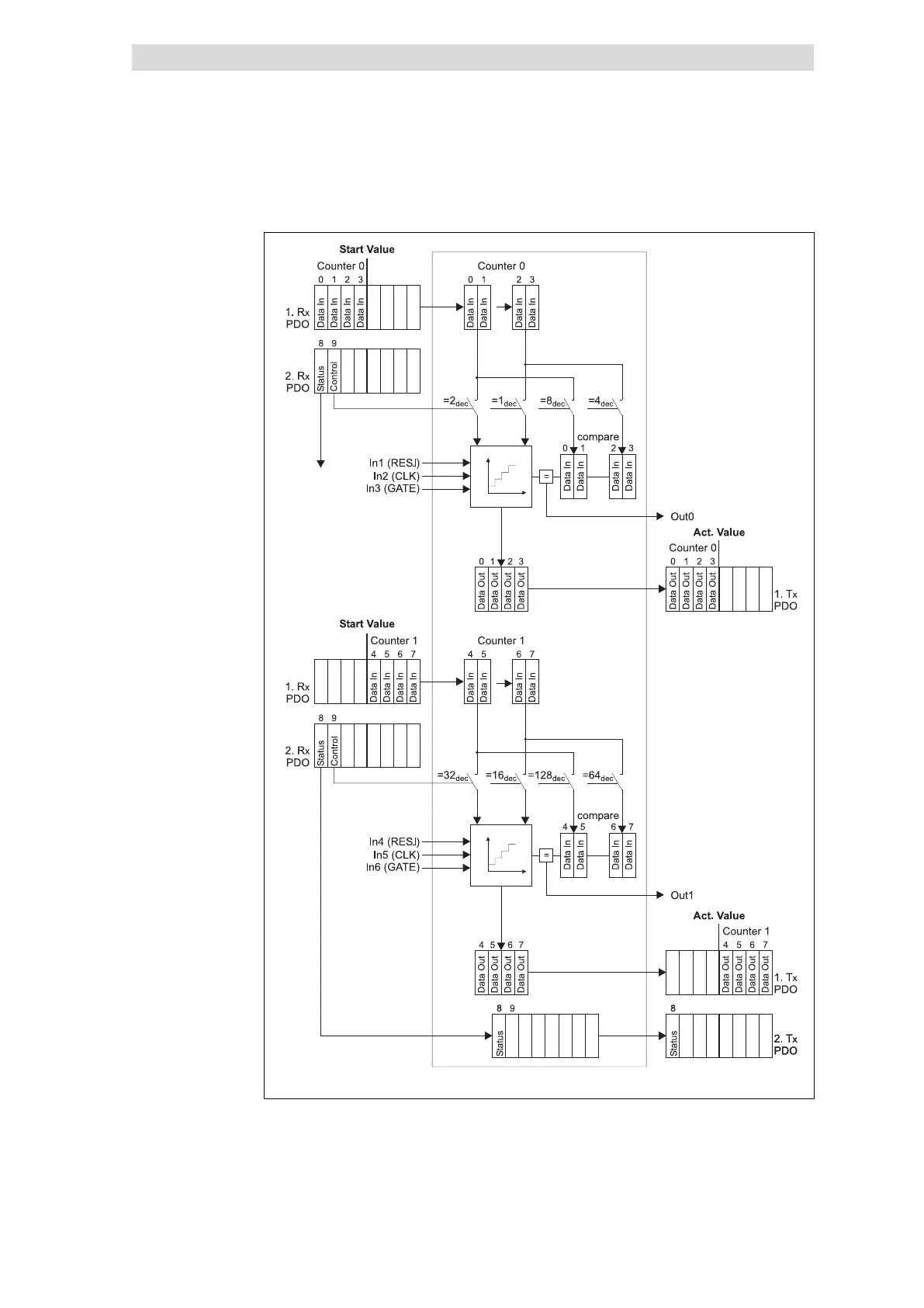
Parameterising 2/4xcounter module
2 × 32 bit counter with GATE and RES edge−triggered (modes 31 and 32)
12
Parameter setting via system bus (CAN) / CANopen
12.4
12.4.16
L
12.4−46
EDSPM−TXXX−9.0−11/2009
epm−t155
Fig. 12.4−64 Counter access of the 2/4xcounter in the modes 31 and 32
Counter access

Table of Contents

Related product manuals