EasyManua.ls Logo

Linde H 80 D - Power Steering Circuit Diagram

Linde H 80 D
282 pages
Print Icon
To Next Page IconTo Next Page
To Next Page IconTo Next Page
To Previous Page IconTo Previous Page
To Previous Page IconTo Previous Page
Loading...
Service Training
Section 4.4
Page 2
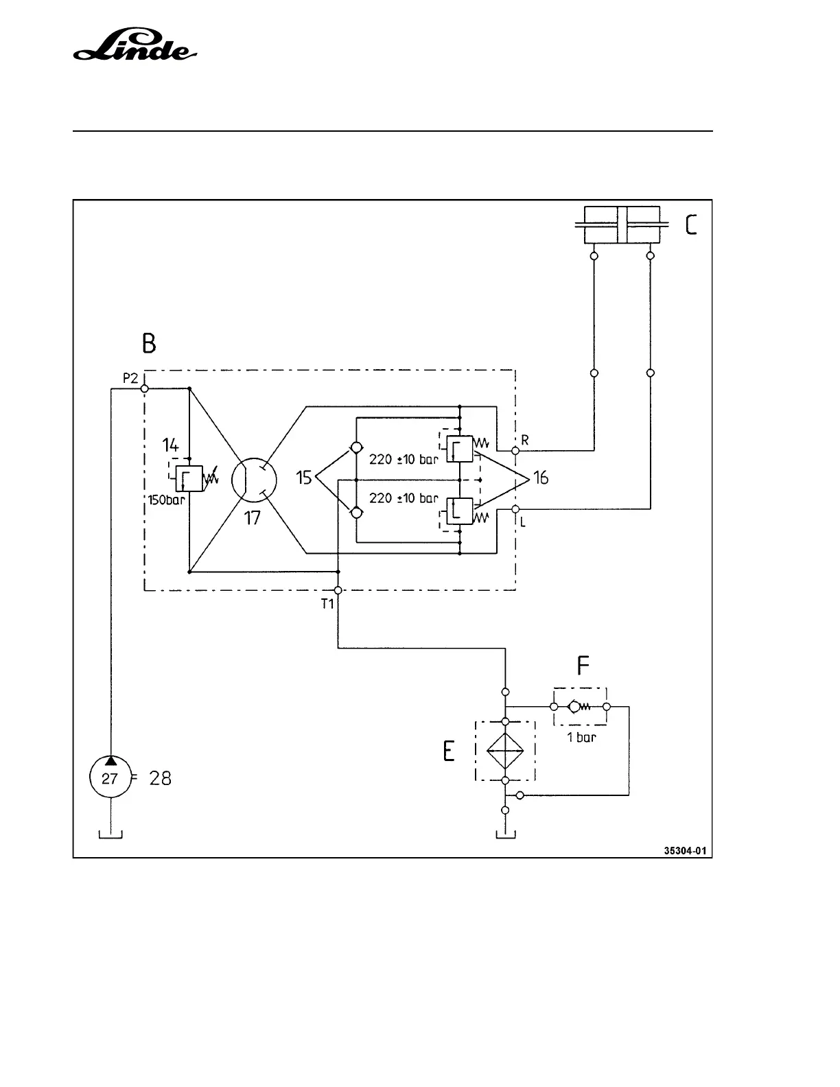
4.4.1 POWER STEERING CIRCUIT DIAGRAM
B Steering control valve assy. consisting of:
14 Pressure-relief valve
15 Make-up valve
16 Shock valve
17 Steering control valve
C Steering cylinder
E Oil cooler
F Cooler bypass valve, 1 bar
28 Gear pump, 27 cc/rev

Table of Contents

Related product manuals