EasyManua.ls Logo

Linde H 80 D - Schematic Diagram of the Drive

Linde H 80 D
282 pages
Print Icon
To Next Page IconTo Next Page
To Next Page IconTo Next Page
To Previous Page IconTo Previous Page
To Previous Page IconTo Previous Page
Loading...
Service Training
Page 4.2
Section 3
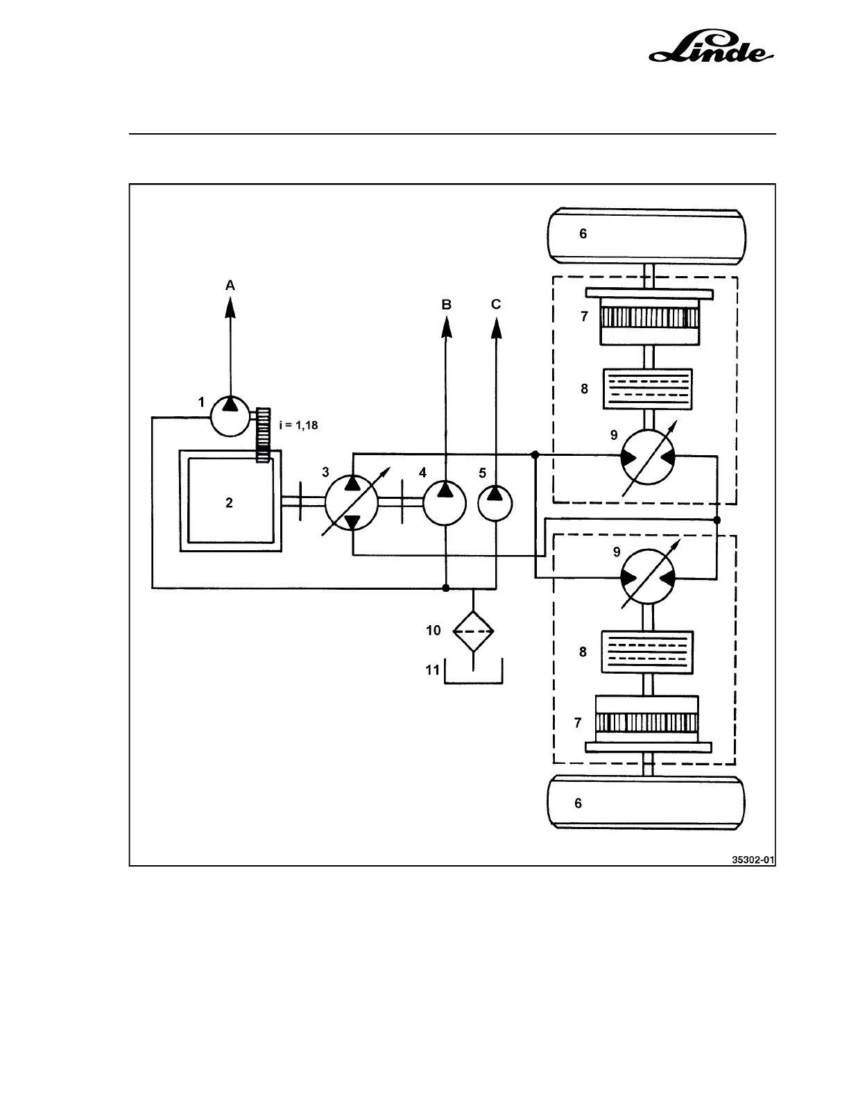
4.2.1.1 SCHEMATIC DIAGRAM OF THE DRIVE
1 Gear pump, 23 cc, due to transmission ration
1 engine revolution = 27 cc
2 Engine KHD BFM 6 1012 E
3 Axial piston pump BPV 100 S
4 Axial piston pump MPF 55 S
5 Gear pump, 27 cc
6 Traction wheels
7 Planetary hub reduction gearbox i = 17.45
8 Disc brake
9 Axial piston motor HMV 105 S
10 Suction filter
11 Oil tank
A Feed
B Working hydraulics
C Steering hydraulics

Table of Contents

Related product manuals