EasyManua.ls Logo

MacDon 960 - Hydraulic Schematic - Triple Delivery Header on Wind Rower

MacDon 960
84 pages
Print Icon
To Next Page IconTo Next Page
To Next Page IconTo Next Page
To Previous Page IconTo Previous Page
To Previous Page IconTo Previous Page
Loading...
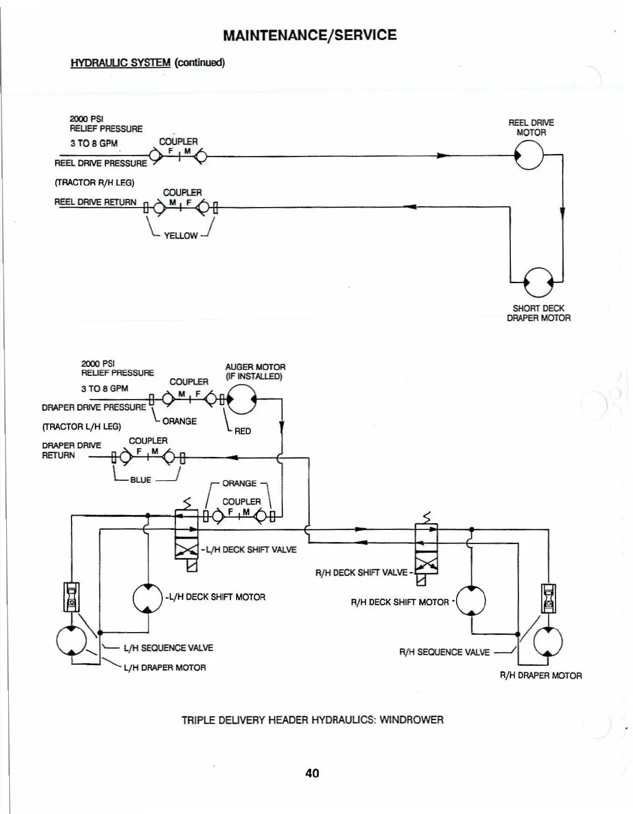
MAINTENANCE/SERVICE
HYDRAVUC
SYSTEM
(cootinued)
2000
PSI
REUEF
PRESSURE
3
TO
8
GPM
COUPLER
F M
REEL
DRIVE
PRESSURE
{TRACTOR
RjH
LEG)
REEL
DRIVE
RETURN
COUPlER
M F
REEl.
DRJVE
MOTOR
SHORT
DECK
DRAPER
MOTOR
AUGER
MOTOR
(IF
INSf
AL1.EO)
~RED
COUPlER
M F
3T08GPM
2000
PSI
AEUEF
PRESSURE
DRAPER
DRIVE
PRESSURE
\..
(TRACTOR
L/H
LEG)
ORANGE
DRAPER
DRIVE
COUPLER
RETURN
---Il-o..!F+M~)-flr--
__
---E--_
r=~
F M
-ljH
DECK SHIFT VAlVE
R/H
DECK
SHIFT
v~ve-
RjH
DRAPER
MOTOR
RjH
SEQUENCE
VAlVE
-./
'---'
R/H
OECK
SHIFT
MOTORĀ·
.LjH
DECK
SHIFT
MOTOR
.........
"-
l/H
SEOUENCE
VAlVE
L-I,
l./H
DRAPER
MOTOR
TRIPLE
DEUVERY
HEADER
HYDRAUUCS:
WlNDROWER
40

Table of Contents

Related product manuals