EasyManua.ls Logo

Midland SP-8 - Hydraulic Installation; 16.1 Hydraulic Installation SPD-8, SPD-10 (Dual Sided), SP-770 Rev-C

Midland SP-8
145 pages
Print Icon
To Next Page IconTo Next Page
To Next Page IconTo Next Page
To Previous Page IconTo Previous Page
To Previous Page IconTo Previous Page
Loading...
www.roadwidener.com
106
Model SP-8 &10
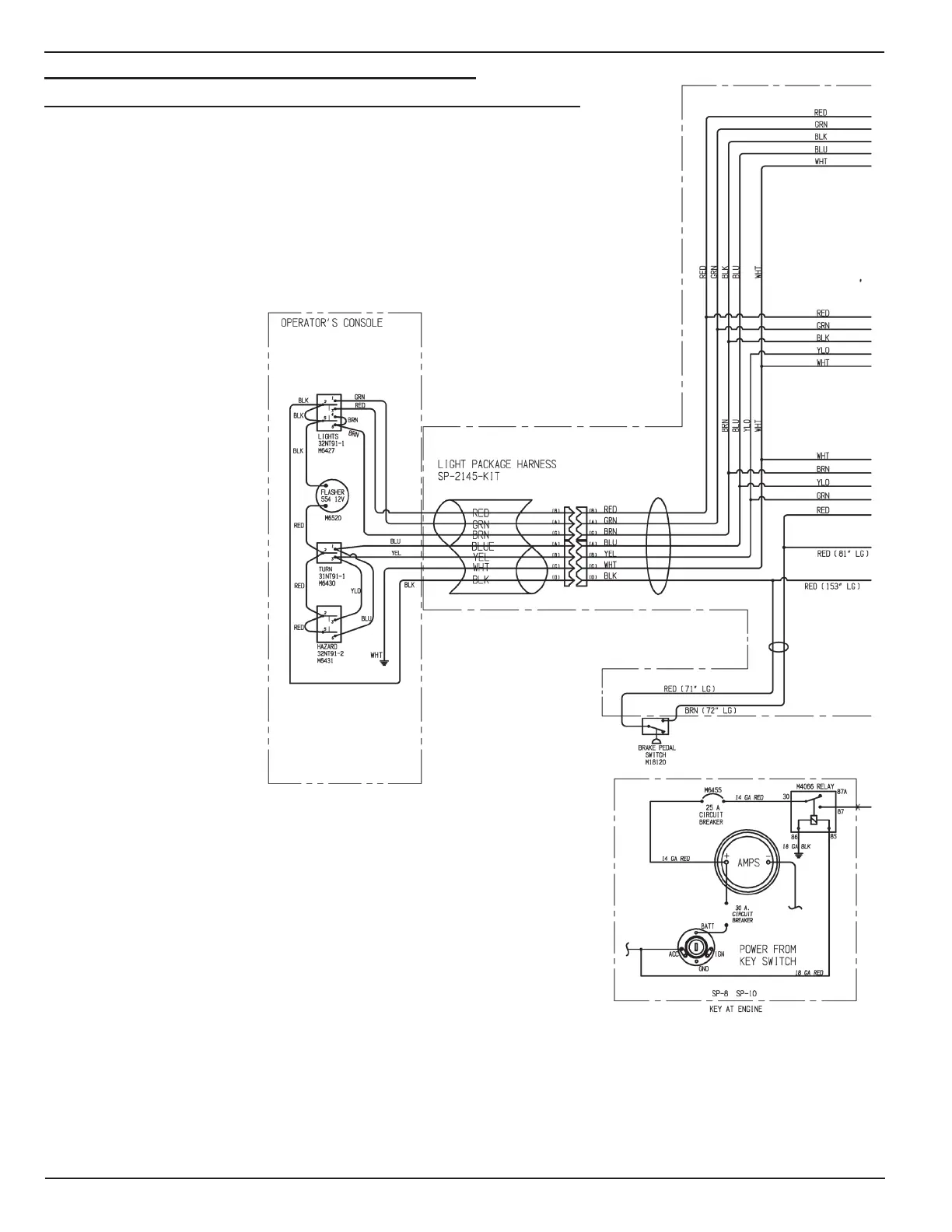
14.1 optIonAl lIGHt pACkAGe sCHemAtIC sp-2065 rev-A
14. optIonAl lIGHt pACkAGe

Table of Contents

Related product manuals