EasyManua.ls Logo

Yamaha FT50C - Page 228

Yamaha FT50C
267 pages
Print Icon
To Next Page IconTo Next Page
To Next Page IconTo Next Page
To Previous Page IconTo Previous Page
To Previous Page IconTo Previous Page
Loading...
ELEC
Electrical systems
+
8-9
62Y5A11
8
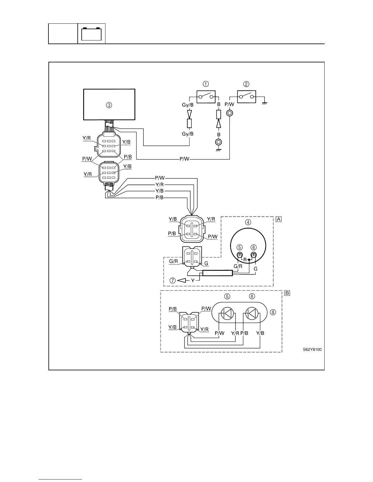
1
Thermoswitch
2
Oil pressure switch
3
CDI unit
4
Digital tachometer
5
Oil pressure warning indicator
6
Overheat warning indicator
7
Remote control box
8
Warning indicator
È
Remote control model
É
Tiller handle model
B: Black
G: Green
R: Red
Y: Yellow
Gy/B : Gray/black
P/B : Pink/black
P/W : Pink/white
Y/B : Yellow/black
Y/R : Yellow/red

Table of Contents

Related product manuals