EasyManua.ls Logo

Yamaha FT50C - Starting System Checks

Yamaha FT50C
267 pages
Print Icon
To Next Page IconTo Next Page
To Next Page IconTo Next Page
To Previous Page IconTo Previous Page
To Previous Page IconTo Previous Page
Loading...
ELEC
Electrical systems
+
8-15
62Y5A11
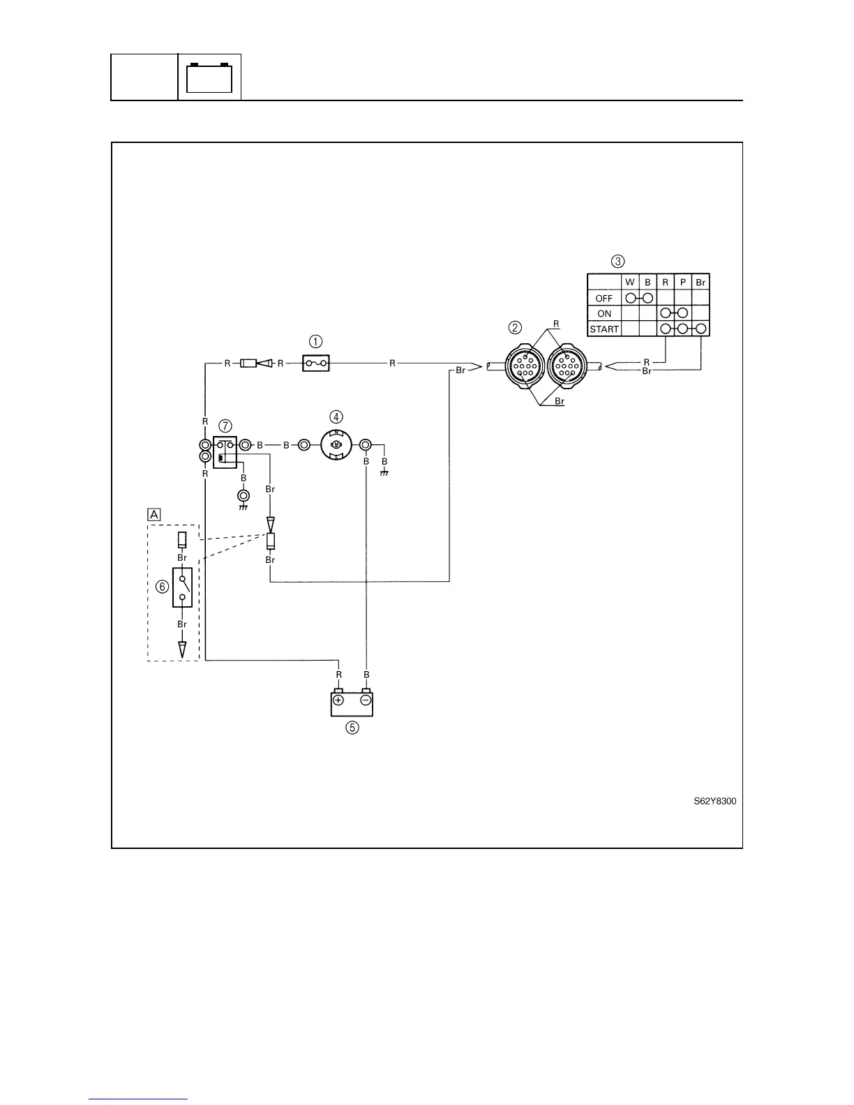
Starting system
8
1
Fuse
2
10-pin coupler
3
Engine start switch
4
Starter motor
5
Battery
6
Neutral switch
7
Starter relay
È
Tiller handle model
B: Black
Br : Brown
R: Red

Table of Contents