EasyManua.ls Logo

AMF S-4000 - PNEUMATIC DIAGRAM ISBH, TKF, LS

Default Icon
122 pages
Print Icon
To Next Page IconTo Next Page
To Next Page IconTo Next Page
To Previous Page IconTo Previous Page
To Previous Page IconTo Previous Page
Loading...
S-4000
1-81
Revised 01/2005
e-mail: service@amfreece.cz; parts@amfreece.cz; website: www.amfreece.com
Phones: +420 582 309 146 (Service), +420 582 309 286 (Spare Parts); Fax: +420 582 360 606
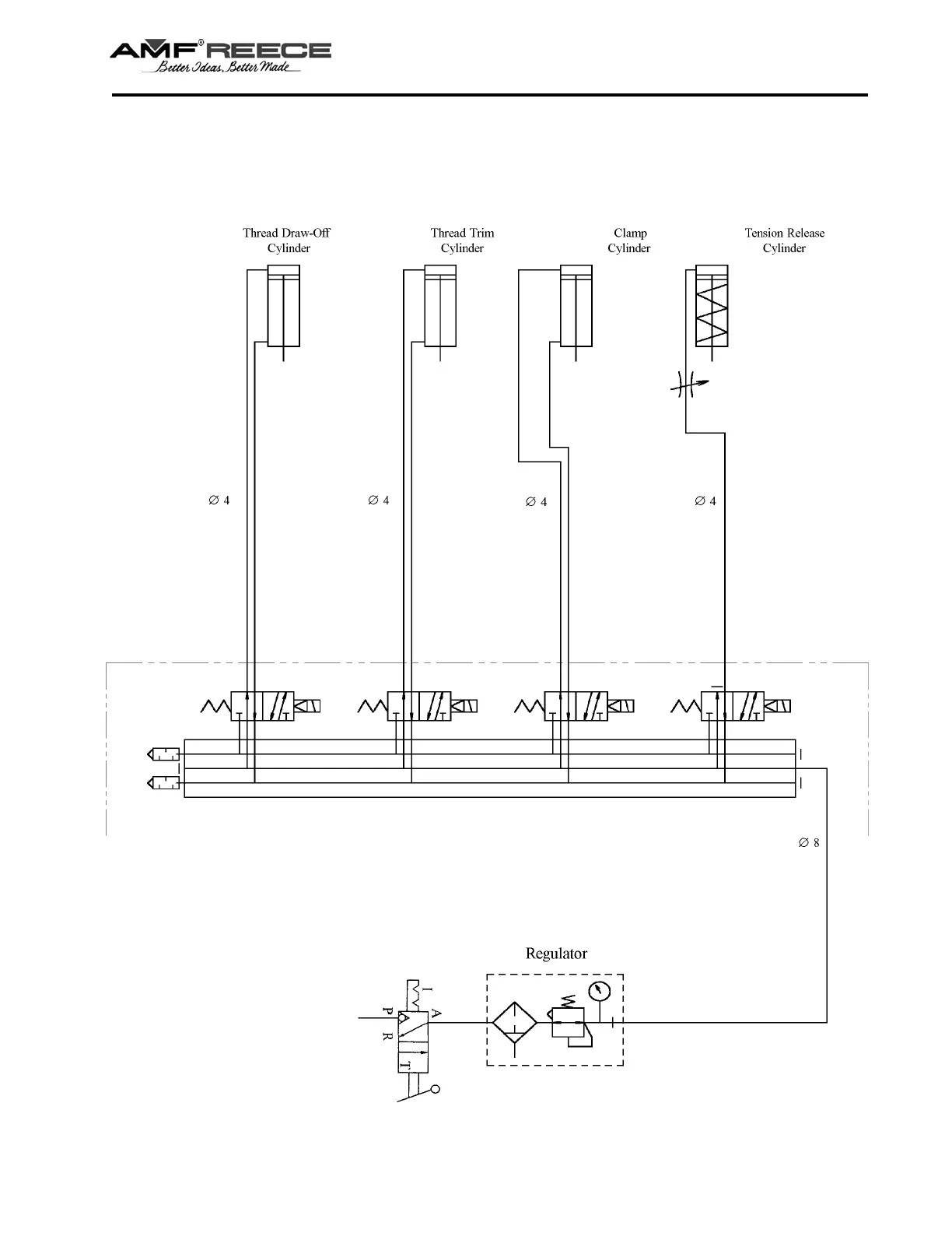
PNEUMATIC DIAGRAM ISBH, TKF, LS
S-4000 ISBH
S-4000 TKF
S-4000 TKF-LS

Related product manuals