EasyManua.ls Logo

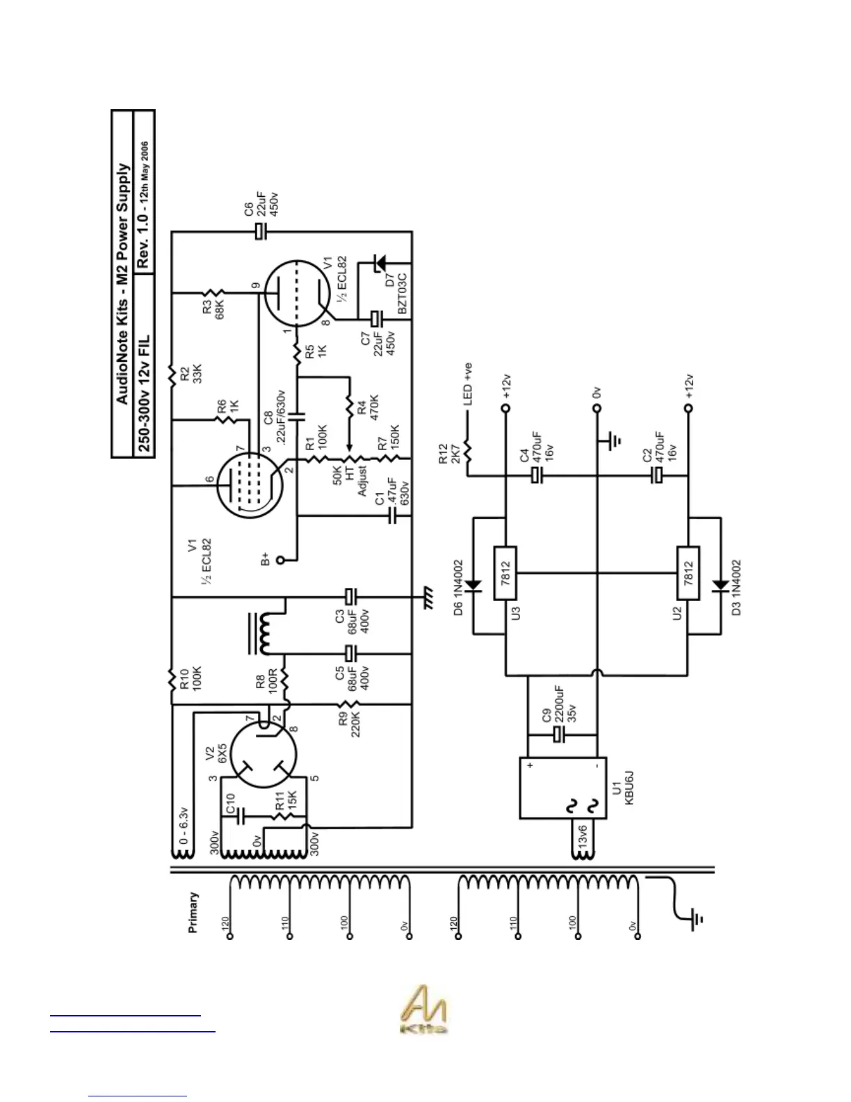
Audio Note L2 Line Preamplifier - M2 Power Supply Schematic

Audio Note L2 Line Preamplifier
88 pages
Print Icon
To Next Page IconTo Next Page
To Next Page IconTo Next Page
To Previous Page IconTo Previous Page
To Previous Page IconTo Previous Page
Loading...
Copyright © 2007, 2008 AudioNote Kits
www.AudioNoteKits.com
audionotekits@rogers.com
Page 87
M2 Power Supply Schematic

Table of Contents

Related product manuals