EasyManua.ls Logo

Calorex PPT12 - Electric Box Assy Ppt12 Blx(S)

Calorex PPT12
119 pages
Print Icon
To Next Page IconTo Next Page
To Next Page IconTo Next Page
To Previous Page IconTo Previous Page
To Previous Page IconTo Previous Page
Loading...
Technical Manual
PPT8/12/16/22LX/LY SLIMLINE
Page 48
SD638160 ISSUE 22d
®
Calorex Heat Pumps Ltd. · The Causeway, Maldon, Essex CM9 4XD, UK
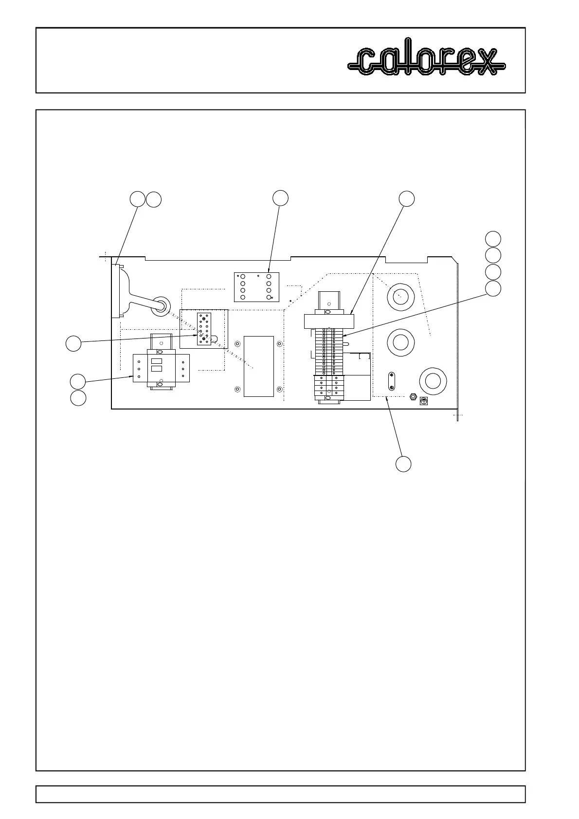
ASSY No SA639105 AT ISS 2 (07/11/2012). ELEC BOX ASSY PPT12BLX(S)
ITEM NO. PART No. DESCRIPTION QUAN UNITS
3 SD612050 CONTACTOR 9A 3+1 N/O AUX 1 off
4 SD611550 MOTOR STARTER O/LOAD 1.6-2.5A 1 off
5 SD614450 PHASE PROTECTION RELAY 1 off
6 SD409350 TERM BLOCK WDU 2.5N 15 off
7 SD403950 END BRACKET (EW35) 8.5mm 4 off
8 SD403850 TERMINAL BLOCK BARRIER WAP 2.5 1 off
9 SD403650 TERM BLOCK WDU6 4 off
12 SD630911 EARTH LOOM 1 off
13 SD616403 WIRING LOOM 3 PHASE 1 off
32 SD296650 TERM BLOCK BRASS 8 WAY (EARTH) 1 off
33 SD072650 TERMINAL BLOCK 6 WAY 1 off
ELECTRIC BOX ASSY PPT12BLX(S)
3
13
9
2
7
8
6
15
2
33
4
7
2
5
EARTH BLOCK
1 3 5
2 4 6
13
14
NO
NO
A1 A2
5
6
7 8
9
'Y' VRSN
ONLY
REVERSING
VALVE
WATER FLOW
SW ITCH
FAN CAP
FAN N
FAN L
10 TO 19
N
L2 L1
L3
1 3 5
2 64
14 11
L1 L2 L3
32
12

Table of Contents

Other manuals for Calorex PPT12

Related product manuals