EasyManua.ls Logo

CEA 4001 - Page 62

Default Icon
190 pages
Print Icon
To Next Page IconTo Next Page
To Next Page IconTo Next Page
To Previous Page IconTo Previous Page
To Previous Page IconTo Previous Page
Loading...
62
F
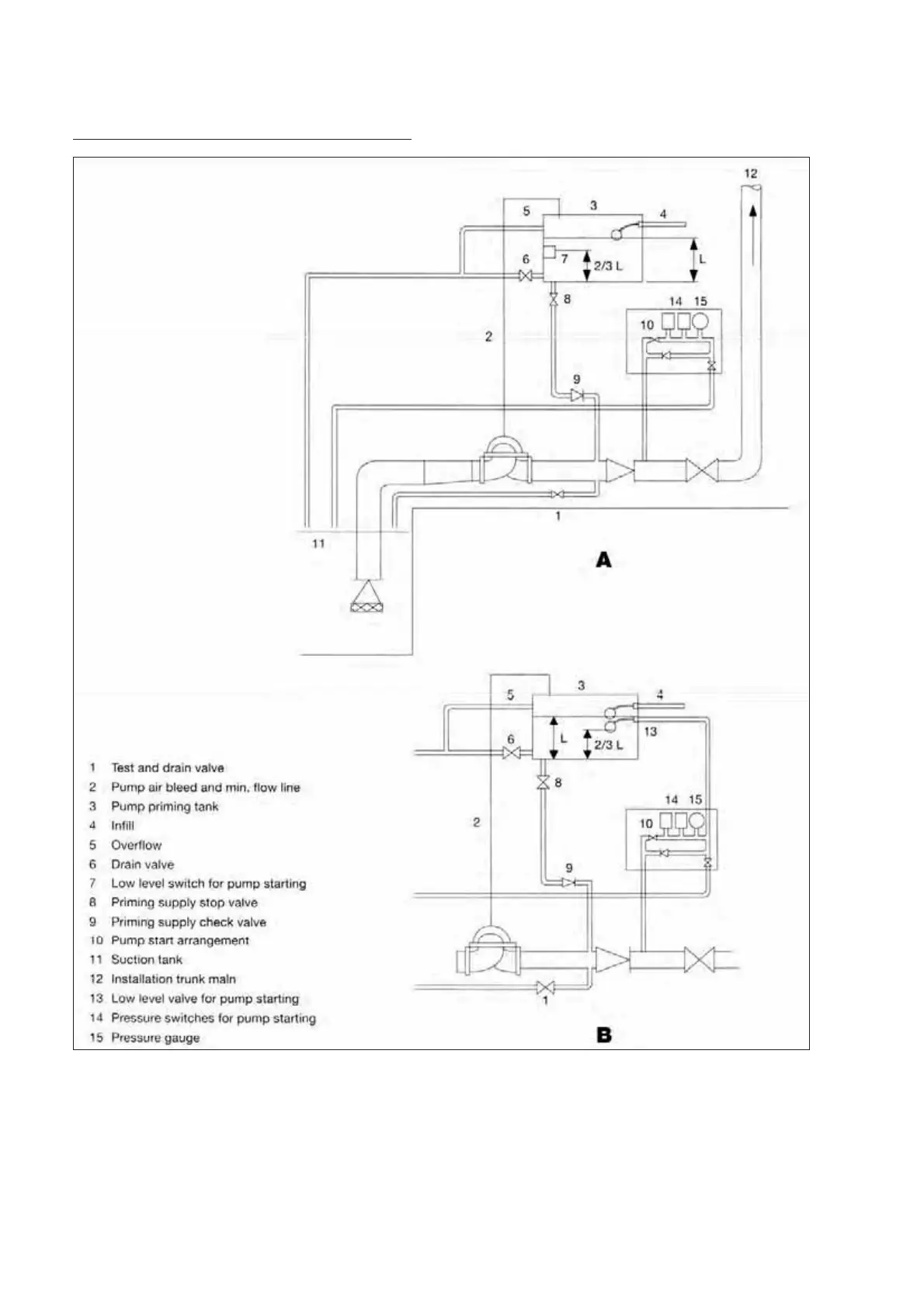
Figure 5- Pump priming arrangement for suction lift
The
priming
tank,
the
pump
and
the
suction
pipework
shall
be
kept
constantly
full
of
water
even
where
there
is
leakage
from
the
foot
valve
referred
to
in
9.6.2.3.
Should
the
water
level
in
the
tank
fall
to
two-
thirds
of the
normal
level,
the
pump
shall
start.

Table of Contents