EasyManua.ls Logo

Comtech EF Data CSAT-5060 - Page 223

Default Icon
226 pages
Print Icon
To Next Page IconTo Next Page
To Next Page IconTo Next Page
To Previous Page IconTo Previous Page
To Previous Page IconTo Previous Page
Loading...
C-Band Transceiver Revision 1
CSAT-5060 100/125 Watt Installation MN/CSAT5060.IOM
C–21
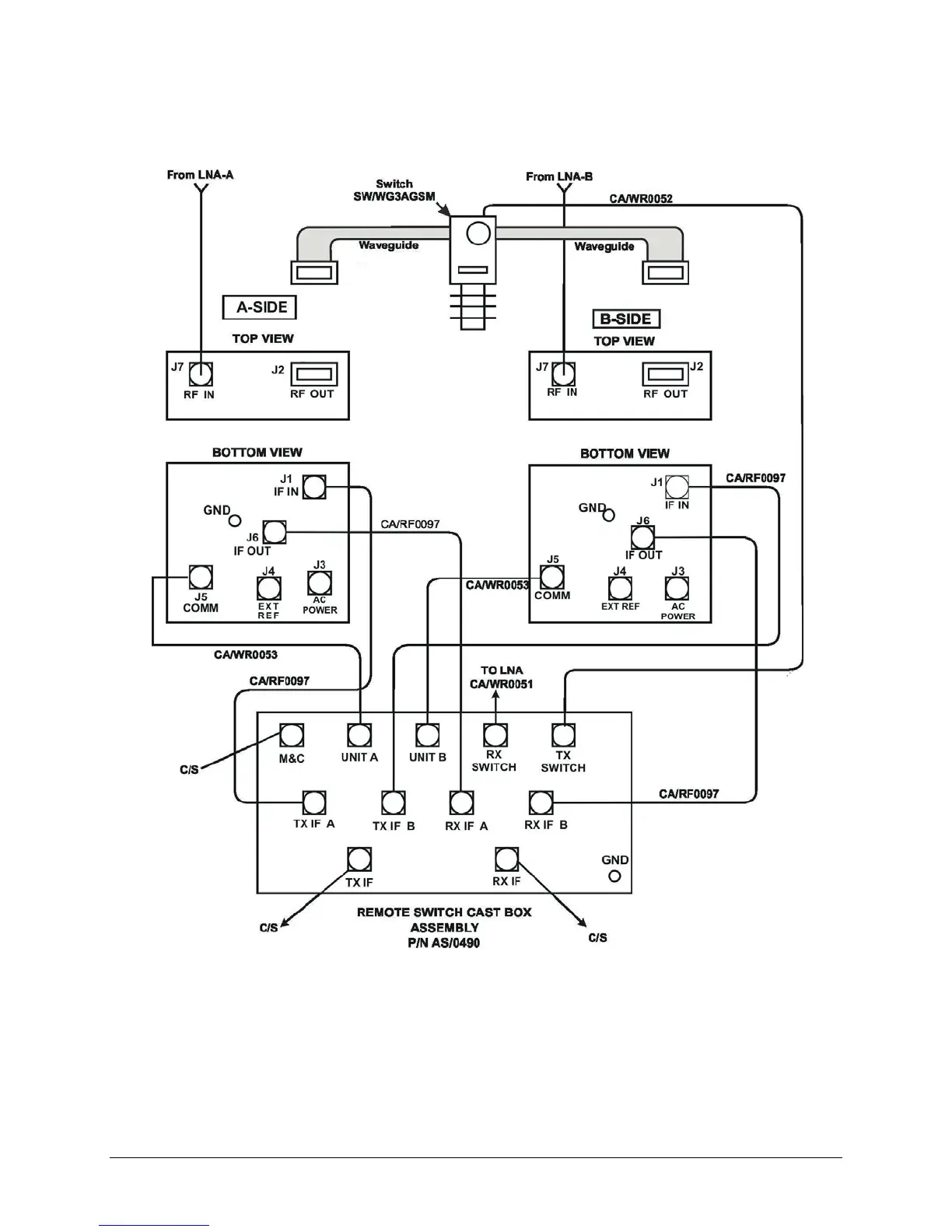
C/S = CUSTOMER - SUPPLIED
Figure C-21. Cable Installation

Table of Contents