EasyManua.ls Logo

Delta ASDA A2-E - STO with safety relay; STO Disable

Delta ASDA A2-E
129 pages
Print Icon
To Next Page IconTo Next Page
To Next Page IconTo Next Page
To Previous Page IconTo Previous Page
To Previous Page IconTo Previous Page
Loading...
ASDA A2-E Chapter 7 Safety Function (Safe Torque Off, STO)
7-2 Revision April, 2015
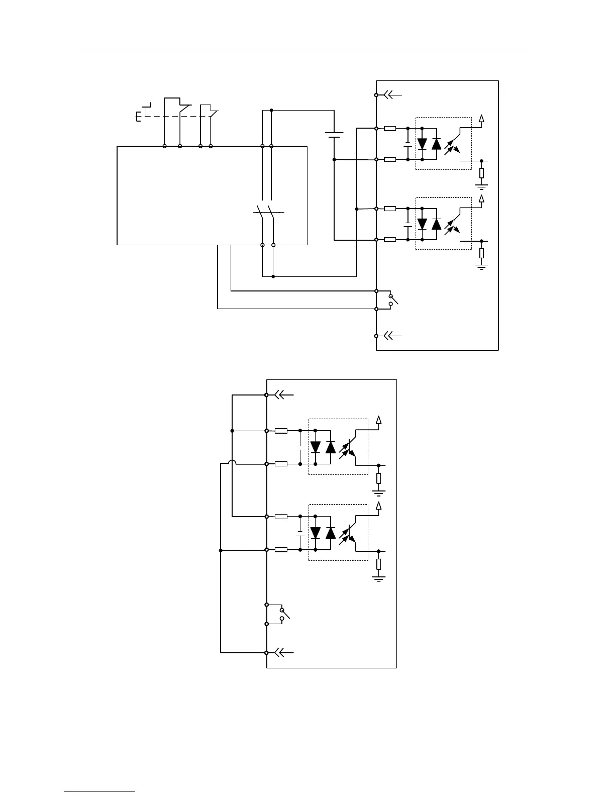
STO with safety relay:
ESTOP
1
2
3
4
5
6
7
8
STO_A
/ STO_A
STO_B
/ STO_B
FDBK_A
FDBK_B
COM+
COM-
STO
24V DC
Safety Relay
STO Disable:
1
2
3
4
5
6
7
8
STO
STO_A
/ STO_A
STO_B
/ STO_B
FDBK_A
FDBK_B
COM+
COM-

Table of Contents

Related product manuals