EasyManua.ls Logo

Frymaster FPGL330CA - Capable Controls Ignition Module Wiring Diagrams

Frymaster FPGL330CA
102 pages
Print Icon
To Next Page IconTo Next Page
To Next Page IconTo Next Page
To Previous Page IconTo Previous Page
To Previous Page IconTo Previous Page
Loading...
1-61
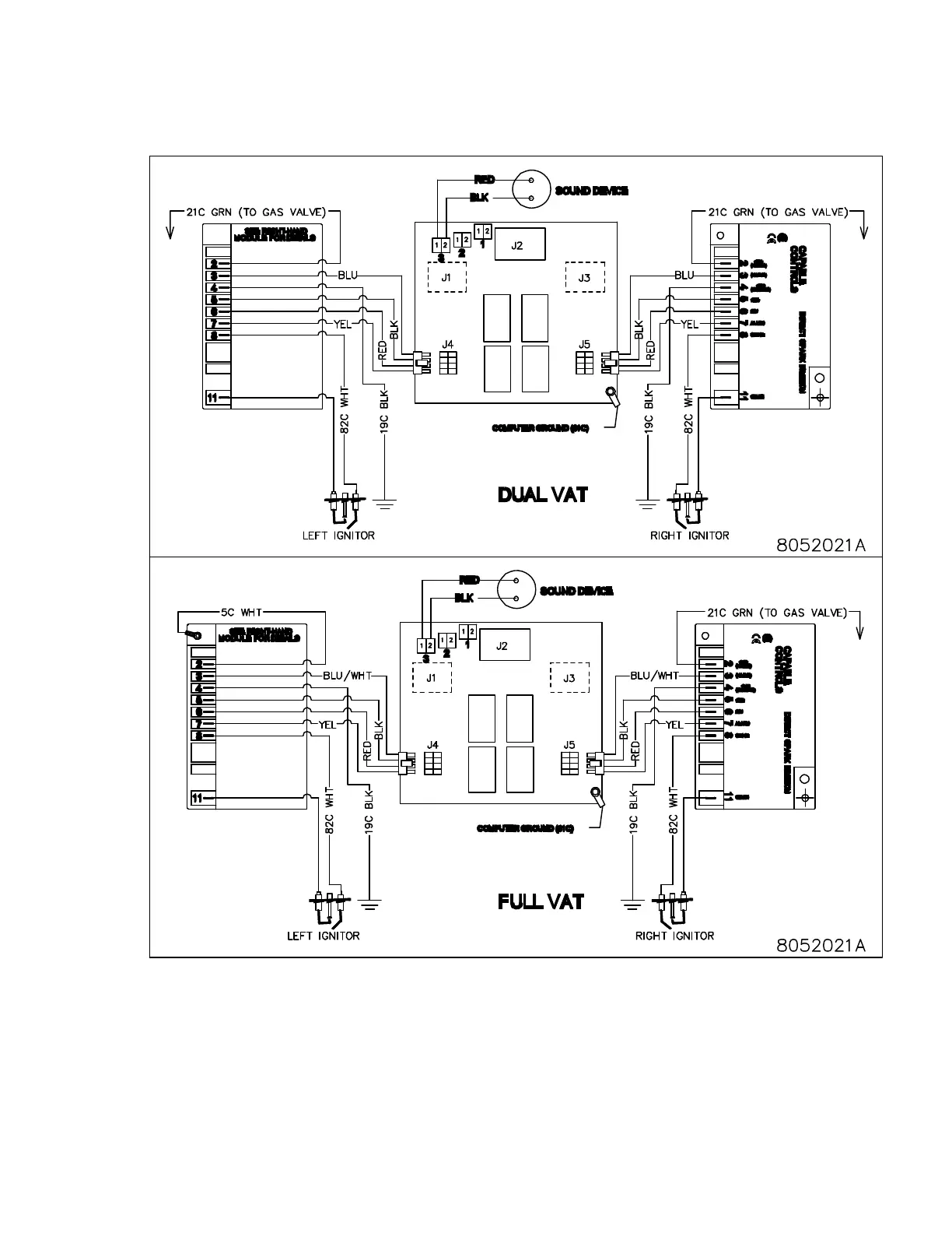
1.19 Capable Controls Ignition Module Wiring Diagrams

Table of Contents

Related product manuals