EasyManua.ls Logo

Honeywell ECS Series - Input Point Mapping

Honeywell ECS Series
264 pages
Print Icon
To Next Page IconTo Next Page
To Next Page IconTo Next Page
To Previous Page IconTo Previous Page
To Previous Page IconTo Previous Page
Loading...
Model IFP-2100/ECS Installation Manual LS10143-001SK-E
8-5
8.2.1 Input Point Mapping
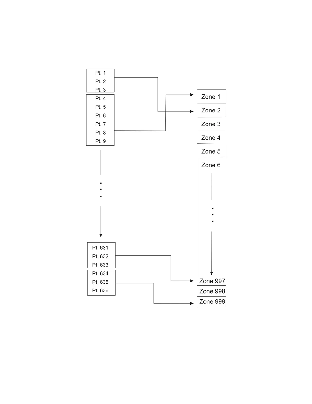
Input points are assigned to input zones, as the example if Figure 8-2 shows. Any input point can be assigned to
any input zone. (Input points can be assigned to one zone only. An input point can be designated as “Unused,”
which means it has not been assigned to a zone).
Figure 8-2 Example of Input Point Assignment

Table of Contents

Other manuals for Honeywell ECS Series

Related product manuals