EasyManua.ls Logo

Lucent Technologies DDM-2000 OC-12 - Page 1463

Lucent Technologies DDM-2000 OC-12
1676 pages
Print Icon
To Next Page IconTo Next Page
To Next Page IconTo Next Page
To Previous Page IconTo Previous Page
To Previous Page IconTo Previous Page
Loading...
363-206-295 DLP-524
7of7Page1997December1,Issue
IN
OUT
IN
OUT
Node 4
OC12
DDM-2000 OC-12 Ring
IN
OUT
Node 3
MAIN B1
23G/23G-U
OLIU
MAIN B2(P)
23G/23G-U
OLIU
A
BC
C
B
1
2(P)
2(P)
A
D
D
1
2(P)
TSI
MAIN B1
23G/23G-U
OLIU
MAIN B2(P)
23G/23G-U
OLIU
A
BC
C
B
1
2(P)
A
D
D
1
2(P)
TSI
1
DDM-2000 OC-12
DDM-2000 OC-12
OC12
Node 1
MAIN B2(P)
23G/23G-U
OLIU
MAIN B1
23G/23G-U
OLIU
A
BC
C
B
1
2(P)
2(P)
A
D
D
1
2(P)
TSI
DDM-2000 OC-12
Node 2
MAIN B2(P)
23G/23G-U
OLIU
MAIN B1
23G/23G-U
OLIU
A
BC
C
B
1
1
2(P)
2(P)
2(P)
A
D
D
1
2(P)
TSI
DDM-2000 OC-12
IN
OC12
OUT
OC12
OC-3c (STS-3c)
21G-U
OLIU
21G-U
OLIU
OC-3c
Source
1
2(P)
1
1
21G-U
OLIU
21G-U
OLIU
mb-4 to mb-4 (ent-crs-sts3c:mb-4,mb-4:cct=twoway)
where:
mb-4 = address of pass through cross
connections for second group of
internal STS-1 channels (4, 5, and 6)
cct = twoway: specifies pass through
cross connections.
mb-4 to b-1 (ent-crs-sts3c:mb-4,b-1:cct=twoway)
where:
mb-4 = address of cross connections
for second group of internal STS-1
channels (4, 5, and 6) in MAIN OLIUs
b-1 = address of the three STS-1 channels in
FUNCTION UNITS group B
cct = twoway: specifies add/drop cross
connections.
mb-4 to b-1 (ent-crs-sts3c:mb-4,b-1:cct=twoway)
where:
mb-4 = address of cross connections
for second group of internal STS-1
channels (4, 5, and 6) in MAIN OLIUs
b-1 = address of the three STS-1 channels in
FUNCTION UNITS group B
cct = twoway: specifies add/drop cross
connections.
CO
RT
RT
RT
OC-3c (STS-3c)
set-oc3:fn-b:app=1+1
set-feat:feat=sts3c,act=enabled
set-feat:feat=sts3c,act=enabled
set-oc3:fn-b:app=1+1
set-feat:feat=sts3c,act=enabled
1
2(P)
mb-4 to mb-4 (ent-crs-sts3c:mb-4,mb-4:cct=twoway)
where:
mb-4 = address of pass through cross
connections for second group of
internal STS-1 channels (4, 5, and 6)
cct = twoway: specifies pass through
cross connections.
set-feat:feat=sts3c,act=enabled
(1+1)
(1+1)
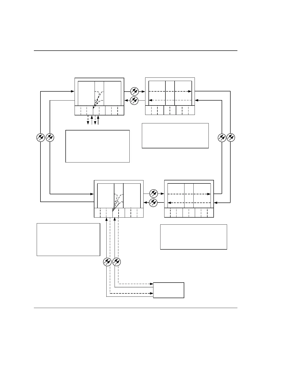
OC-12viaAccessTransportSTS-3cforCross-connectionsofExample4.Figure

Table of Contents

Other manuals for Lucent Technologies DDM-2000 OC-12

Related product manuals