EasyManua.ls Logo

Lucent Technologies DDM-2000 OC-12 - Multiplexer Block Diagram - STS-1;VT1.5 Path Switched Ring Node

Lucent Technologies DDM-2000 OC-12
1676 pages
Print Icon
To Next Page IconTo Next Page
To Next Page IconTo Next Page
To Previous Page IconTo Previous Page
To Previous Page IconTo Previous Page
Loading...
363-206-295
Transmission and Synchronization Interfaces
Issue 1 December 1997 5-3
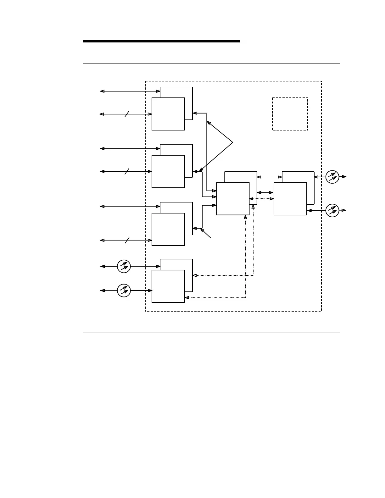
Figure 5-1. OC-12 Multiplexer Block Diagram — STS-1/VT1.5 Path Switched Ring
Node
2(P)
1
2(P)
1
2(P)
1
2(P)
1
2(P)
1
2(P)
1
23-Type
OLIU
DS3
3
3
EC-1
3DS3
3STS1E
BCP3
TSI
STS-1
STS-1
Main A
Position
Unequipped
Main B
OC-12
OC-12
STS-1
DDM-2000 OC-12
Switched Ring Node.
3DS3
STS-1
DS3
DS3
EC-1
(3)
(3)
(3)
(12)
DS3
3
(3)
21-Type
OLIU
OC3/IS-3
OC-3/IS-3
0 x 1
To/From
OC-3 Ring
STS-1/VT1.5 Path
VT1.5 Path Switching
Requires OC-3 shelf.

Table of Contents

Other manuals for Lucent Technologies DDM-2000 OC-12

Related product manuals