EasyManua.ls Logo

Panasonic CU-8ME1XPK - Page 251

Panasonic CU-8ME1XPK
643 pages
Print Icon
To Next Page IconTo Next Page
To Next Page IconTo Next Page
To Previous Page IconTo Previous Page
To Previous Page IconTo Previous Page
Loading...
Function PACD011001C2
230 Function Urban Multi “MX1R, ME1R Series” Using R-407C
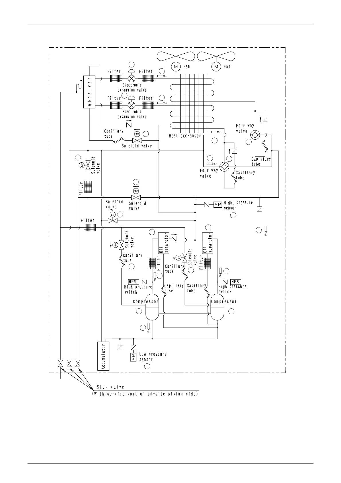
1.1.3 CU-8·10 ME1XPK (Heat Recovery)
2
D
D
2
H
4
4
F
C
I
B
B
E
3
AA
5
J
E
1
G
K
K
Y1R
Y2R
INV STD
3
4D018352

Table of Contents

Other manuals for Panasonic CU-8ME1XPK

Related product manuals