EasyManua.ls Logo

Panasonic CU-8ME1XPK - ME1 R Series (Heat Recovery)

Panasonic CU-8ME1XPK
643 pages
Print Icon
To Next Page IconTo Next Page
To Next Page IconTo Next Page
To Previous Page IconTo Previous Page
To Previous Page IconTo Previous Page
Loading...
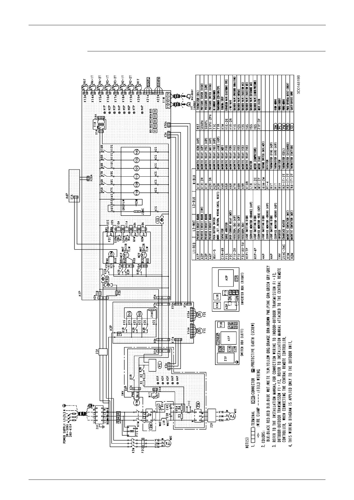
Wiring Diagrams (Outdoor Unit) PACD011001C2
568 Appendix
1.4 ME1R Series (Heat Recovery)
CU-8·10ME1XPK

Table of Contents

Other manuals for Panasonic CU-8ME1XPK

Related product manuals