EasyManua.ls Logo

PoolPak MPK series - Humidity Control

PoolPak MPK series
88 pages
Print Icon
To Next Page IconTo Next Page
To Next Page IconTo Next Page
To Previous Page IconTo Previous Page
To Previous Page IconTo Previous Page
Loading...
www.poolpak.com | 800-959-772516 | MPK Series - Installation, Operation and Maintenance
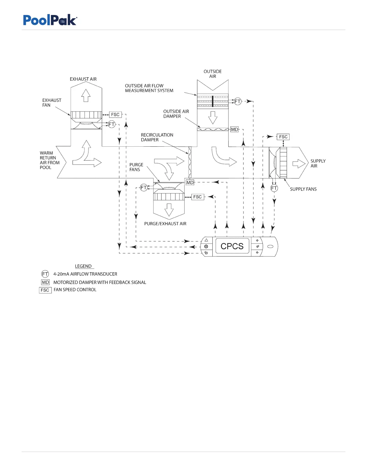
Figure 2-3. Active Airflow Control with Direct OA Measurement Schematic
Humidity Control
The primary function of the CPCS control system is humidity control. The CPCS control system accomplishes humidity
control by using either the economizer mode or mechanical dehumidification.
When equipped, the economizer mode is activated only if the following conditions are present: dehumidification
is required; air and water temperatures are satisfied; the absolute humidity of the outside air is lower than the
absolute humidity of the pool room air; and the outside air temperature will not adversely affect the pool room air
temperature. Whenever available, the economizer mode brings in favorable outside air to satisfy the pool room
requirements.
When economizer is not available, the PoolPak unit performs mechanical dehumidification. The PoolPak provides full
proportional control of relative humidity by staging unit capacity. The humidity controller energizes the compressor.
The moist air from the pool room is drawn over the evaporator coil, where the air is cooled below its dew point. In
this cooling process, the moisture in the return air is condensed onto the evaporator coil. The heat recovered in the
refrigerant from the dehumidification process is directed to the air reheat condenser if the space needs heating or to
the pool water condenser if pool water temperature is below the set point.

Table of Contents

Other manuals for PoolPak MPK series