EasyManua.ls Logo

Robopac PACK 5040M - Pneumatic Circuit Diagram (Pack 5040 A - Pack 6050 A)

Robopac PACK 5040M
56 pages
Print Icon
To Next Page IconTo Next Page
To Next Page IconTo Next Page
To Previous Page IconTo Previous Page
To Previous Page IconTo Previous Page
Loading...
PACK 5040M/6050M
PACK 5040A/6050A
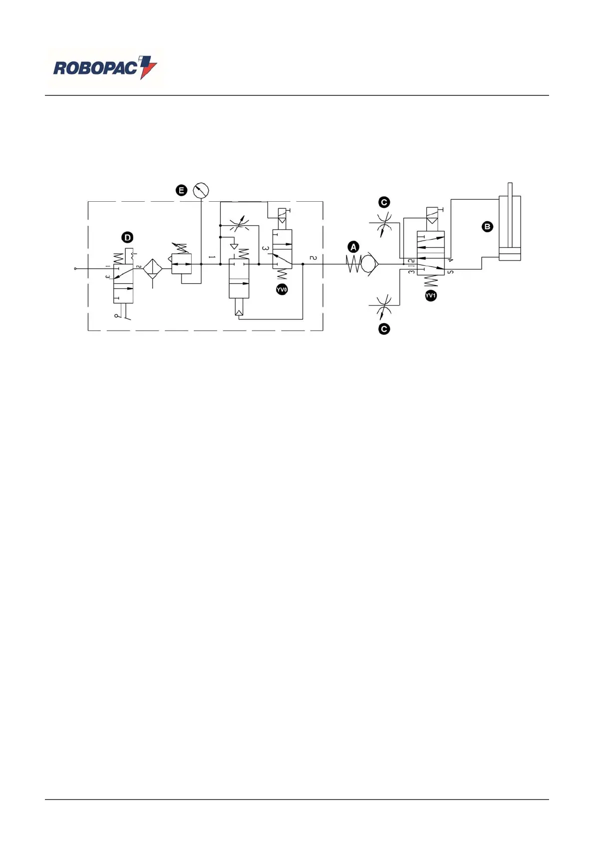
10.2. PNEUMATIC CIRCUIT DIAGRAM (PACK 5040A - PACK 6050A)
Key
A) Non-return valve.
B) Arm cylinder.
C) Discharge solenoid valve.
D) Air treatment unit.
E) Manometer.
Y
V0) Air venting electro-valve.
Y
V1) Solenoid valve downward motion for the weldin
g
arm.
English
55/56

Table of Contents

Related product manuals