EasyManua.ls Logo

Tecnoware EVO DSP PLUS MODULAR - Shutdown Mode

Tecnoware EVO DSP PLUS MODULAR
104 pages
Print Icon
To Next Page IconTo Next Page
To Next Page IconTo Next Page
To Previous Page IconTo Previous Page
To Previous Page IconTo Previous Page
Loading...
ENGLISH
User’s manual 16 UPS EVO DSP PLUS Modular
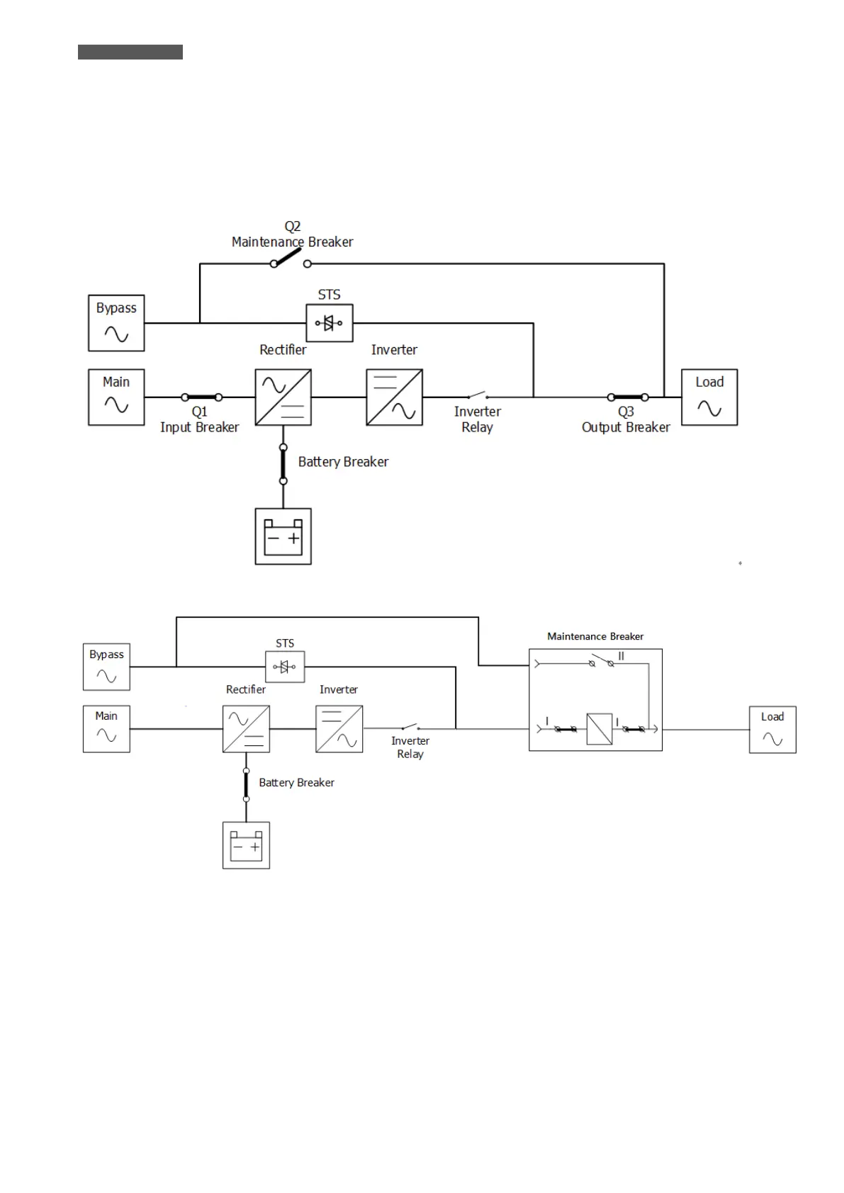
4.2.6 Shutdown Mode
When you want to switch off the UPS and the power supply is absent, the UPS will enter Shutdown mode. Or when
the UPS has discharged the Battery to the cut-off level, the UPS will also enter into Shutdown Mode.
When the UPS enters this Mode, it is going to shut off the control power of UPS. The Rectifier, Charger and
Inverter will be all shutdown.
Figure 4.7 Shutdown Mode Diagram (up: 80KVA~210KVA cabinet; down: only 300KVA cabinet)

Related product manuals