EasyManua.ls Logo

Toyota 3F-E - SYSTEM DESCRIPTION

Toyota 3F-E
185 pages
Print Icon
To Next Page IconTo Next Page
To Next Page IconTo Next Page
To Previous Page IconTo Previous Page
To Previous Page IconTo Previous Page
Loading...
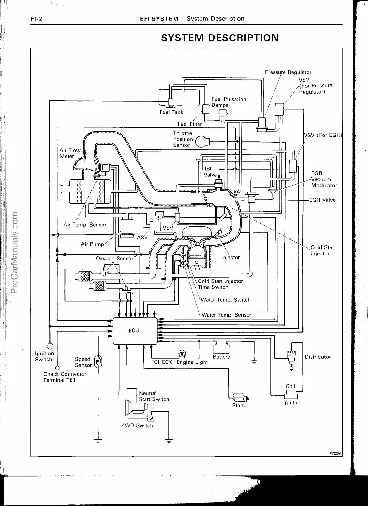
Fuel Pulsation
Damper
"
\•
EGR
Vacuum
Modulator
EGR Valve
Cold Start
Injector
Distributor
I
FI3386
FI-2
EFI SYSTEM — System Description
SYSTEM DESCRIPTION
Pressure Regulator
VSV
(For Pressure
Regulator)
Air Flow
Meter
I
I
Fuel Tank
Fuel Filter
Throttle
Position
Sensor
ISC
Valve
VSV (For EGR)
Air Temp. Sensor
< ASV
Air Pump
Oxygen Sensor
Cold Start Injector
Time Switch
Water Temp. Switch
Water Temp. Sensor
ECU
O
Ignition
Switch
Speed
mi
l
/
Sensor
Check Connector
Terminal TE1
Battery
"CHECK" Engine Light
Neutral
Start
Switch
Starter
Coil
Igniter
0
4WD Switch
ProCarManuals.com

Table of Contents

Related product manuals