EasyManua.ls Logo

VAMP 265 - Page 171

VAMP 265
220 pages
Print Icon
To Next Page IconTo Next Page
To Next Page IconTo Next Page
To Previous Page IconTo Previous Page
To Previous Page IconTo Previous Page
Loading...
Technical description
7 Applications
7.9 Trip Circuit Supervision
VM265.EN011
171
When using the dry digital inputs DI7..., using the other
inputs of the same group, sharing a common terminal, is
limited.
When using the wet digital inputs DI1 ... DI6, an auxiliary
relay is needed.
Using optional DI19, DI20
Note: In the device only the optional digital inputs DI19 and DI20 are dry (see
the ordering code for this option).
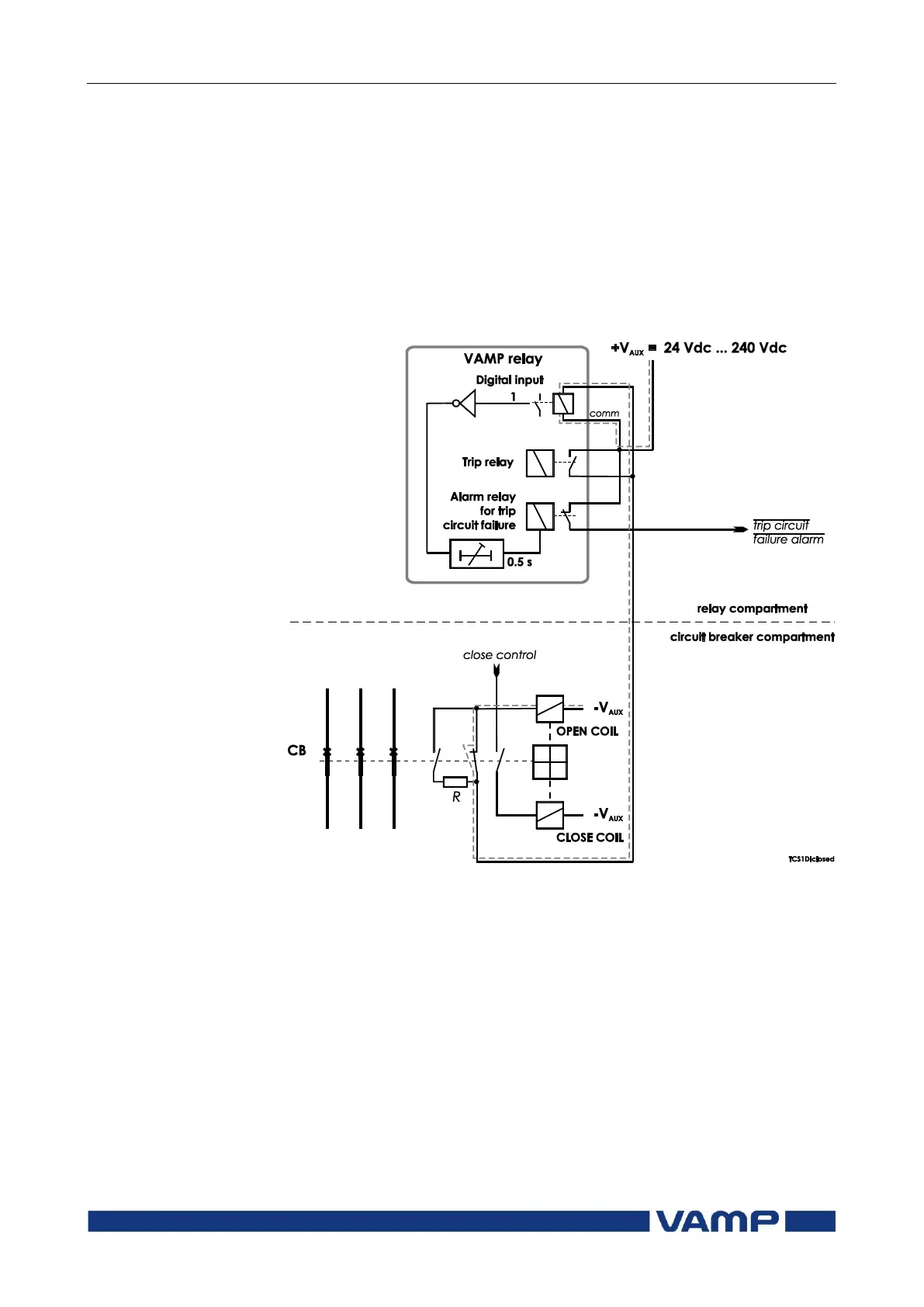
Figure 7.9.1-1 Trip circuit supervision using a single dry digital input and
an external resistor R. The circuit-breaker is in the closed position. The
supervised circuitry in this CB position is double-lined. The digital input is
in active state when the trip circuit is complete. This is applicable for dry
inputs DI7...DI20.

Table of Contents

Related product manuals