EasyManua.ls Logo

VIPA SPEED7 CPU 313SCDPM - Parametrization; Fc;Sfc 216 - Ser_Cfg

VIPA SPEED7 CPU 313SCDPM
205 pages
Print Icon
To Next Page IconTo Next Page
To Next Page IconTo Next Page
To Previous Page IconTo Previous Page
To Previous Page IconTo Previous Page
Loading...
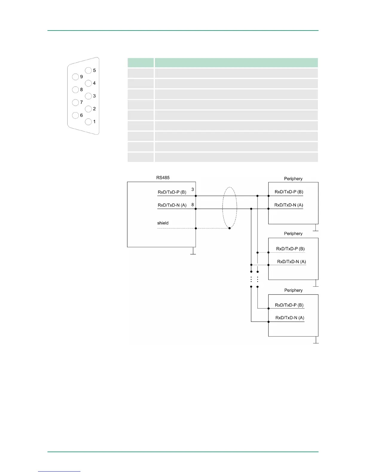
9pin SubD jack
Pin RS485
1 n.c.
2 M24V
3 RxD/TxD-P (Line B)
4 RTS
5 M5V
6 P5V
7 P24V
8 RxD/TxD-N (Line A)
9 n.c.
7.4 Parametrization
7.4.1
FC/SFC 216 - SER_CFG
The parametrization happens during runtime deploying the FC/SFC
216 (SER_CFG). You have to store the parameters for STX/ETX,
3964R, USS and Modbus in a DB.
RS485
Connection
Description
VIPA System 300S Deployment PtP communication
Parametrization> FC/SFC 216 - SER_CFG
HB140 | CPU-SC | 313-6CF13 | GB | 15-50 153

Table of Contents

Related product manuals