EasyManua.ls Logo

YASKAWA SGMGV - 6.4 Advanced Autotuning by Reference (Fn202)

YASKAWA SGMGV
400 pages
Print Icon
To Next Page IconTo Next Page
To Next Page IconTo Next Page
To Previous Page IconTo Previous Page
To Previous Page IconTo Previous Page
Loading...
1 Outline
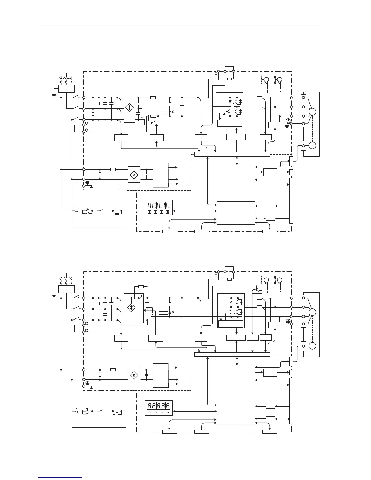
1.4.7 Three-phase 200 V, SGDV-180A01A, -200A01A Models
1-10
1.4.7 Three-phase 200 V, SGDV-180A01A, -200A01A Models
1.4.8 Three-phase 200 V, SGDV-330A01A Model
1KM
L1
B1/ B2 B3
L2
L3
1
2
L1C
L2C
+
U
V
W
CN3
1KM
1KM
1Ry
CN2
ENC
A/D
I/O
CN1
CN5
M
+
CHARGE
+
CN7 CN8
+15V × 4
±12V
+5V
Three-phase
200 to 230 V
(50/60 Hz)
+10%
15%
Noise
filter
Current
sensor
Dynamic
brake circuit
Surge
absorber
Power
OFF
Power
ON
Open during
servo alarm
Servomotor
Gate drive
Voltage
sensor
Overheat protector,
overcurrent protector
Voltage
sensor
Varistor
Varistor
Relay
drive
Fan 2Fan 1
ASIC
(PWM control, etc.)
CPU
(Position/speed
calculation, etc.)
Panel operator
Digital operator
Encoder output
pulse
Analog monitor
output
Reference pulse
input
Speed/torque
reference input
I/O signal
Analog
voltage
converter
Personal
computer
Signal for safety fuction
Control
power
supply
±12 V±12 V
1KM
L1
B1/ B2 B3
L2
L3
1
2
L1C
Varistor
L2C
+
U
V
W
CN3
1KM
1KM
1Ry
CN2
ENC
A/D
I/O
CN1
CN5
M
+
CHARGE
+
CN7 CN8
+15V × 4
±12V
+5V
Three-phase
200 to 230 V
(50/60 Hz)
+10%
15%
Noise
filter
Current
sensor
Dynamic
brake circuit
Surge
absorber
Power
OFF
Power
ON
Open during
servo alarm
Servomotor
Gate drive
Voltage
sensor
Voltage
sensor
Varistor
Temperature
sensor
Thyristor
drive
Fan 2Fan 1
ASIC
(PWM control, etc.)
CPU
(Position/speed
calculation, etc.)
Panel operator
Digital operator
Encoder output
pulse
Analog monitor
output
Reference pulse
input
Speed/torque
reference input
I/O signal
Analog
voltage
converter
Personal
computer
Signal for safety fuction
Overheat protector,
overcurrent protector
Control
power
supply
±12 V±12 V

Table of Contents

Related product manuals