EasyManua.ls Logo

Ammann ASC 130 - Page 191

Ammann ASC 130
198 pages
Print Icon
To Next Page IconTo Next Page
To Next Page IconTo Next Page
To Previous Page IconTo Previous Page
To Previous Page IconTo Previous Page
Loading...
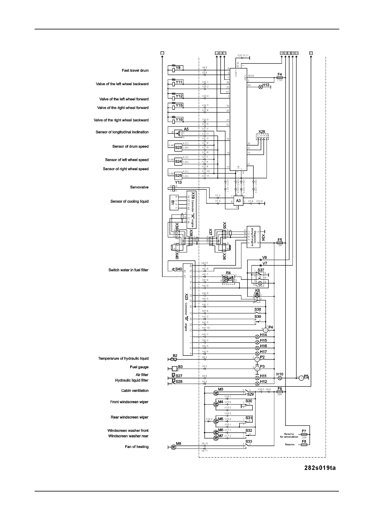
189ASC110 / ASC130 / ASC150
MAINTENANCE MANUAL

Table of Contents

Other manuals for Ammann ASC 130

Related product manuals