EasyManua.ls Logo

Branson Emerson 2000X aed - Page 95

Branson Emerson 2000X aed
120 pages
Print Icon
To Next Page IconTo Next Page
To Next Page IconTo Next Page
To Previous Page IconTo Previous Page
To Previous Page IconTo Previous Page
Loading...
1019572 REV. 03 85
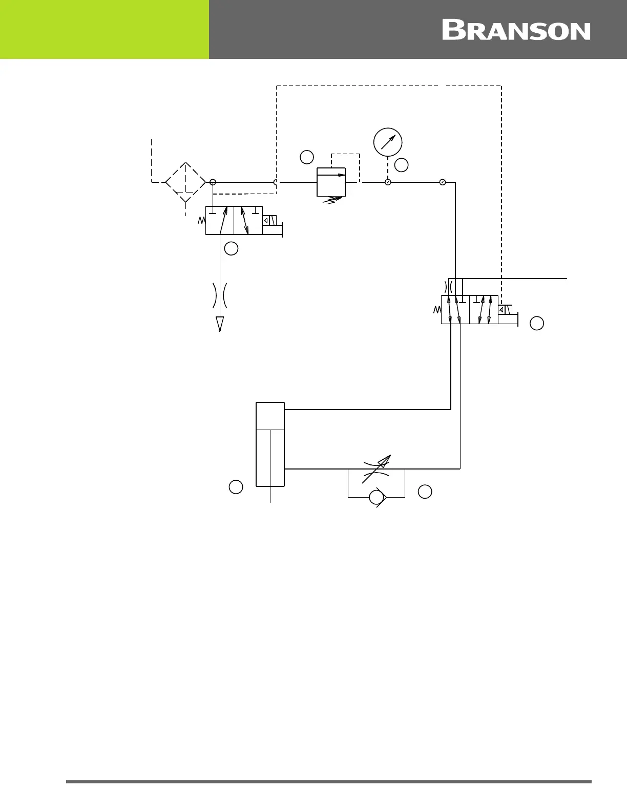
Figure 5.1 2000X Actuator Pneumatic System
The S-Beam Load Cell measures the force being applied to the part to trigger ultrasonics
and record the welding parameters. The ensures that pressure is applied to the part prior
to the application of ultrasonic energy.
To maintain horn-to-part contact and force as the joint collapses, provide dynamic follow-
through. As the plastic melts, the ensure smooth transmission of ultrasonic energy into
the part.
Linear Encoder
The encoder measures the distance the horn has travelled. Depending on the power
supply settings, it can:
Allow for distance welding
Detect improper setup controls
Monitor the quality of the weld
Decrease cycle time by generating signal to initiate indexing of material handling equipment
before horn is fully retracted
3
6
1
2
4
5
INPUT
EXHAUST
FLOW CONTROL VALVE
REGULATOR
COOLING
VALVE
CYLINDER
PRIMARY
MAC VALVE
TO
CARRIAGE
FILTER

Table of Contents

Related product manuals