EasyManua.ls Logo

Burkert 8228 ELEMENT - Page 43

Burkert 8228 ELEMENT
74 pages
Print Icon
To Next Page IconTo Next Page
To Next Page IconTo Next Page
To Previous Page IconTo Previous Page
To Previous Page IconTo Previous Page
Loading...
43
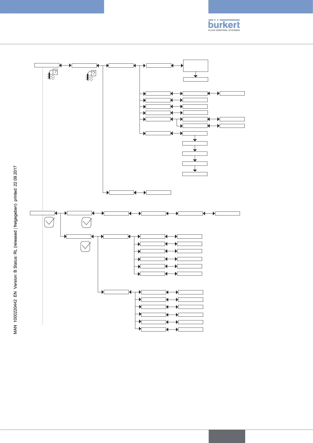
Operating and commissioning
Type 8228
Teach special
Cell cst. TDS
Calib interval
Cell constant
Calibration INPUT
RESULT
INPUT
INPUT
Last cal. date
Interval
READ
INPUT
Start temp
INPUT
Stop temp
INPUT
Processing
Zero Calib.
Calibrate Zero
Point?
Processing
K-fitting INPUT
Diagnostic System
Code 0*** Confirm code 0***
ConductivitySensor
Conductivity
Activate: Yes/No
READ
Warn lo: INPUT
Err hi: INPUT
Err lo: INPUT
Warn hi: INPUT
Temperature
Temperature
Activate: Yes/No
READ
Warn lo: INPUT
Err hi: INPUT
Err lo: INPUT
Warn hi: INPUT
Calib
Sensor Probe
Temperature INPUT
English

Table of Contents

Related product manuals