EasyManua.ls Logo

Corghi A 222 - Page 243

Corghi A 222
Print Icon
To Next Page IconTo Next Page
To Next Page IconTo Next Page
To Previous Page IconTo Previous Page
To Previous Page IconTo Previous Page
Loading...
Betriebs und Wartungsanleitung A 222 243
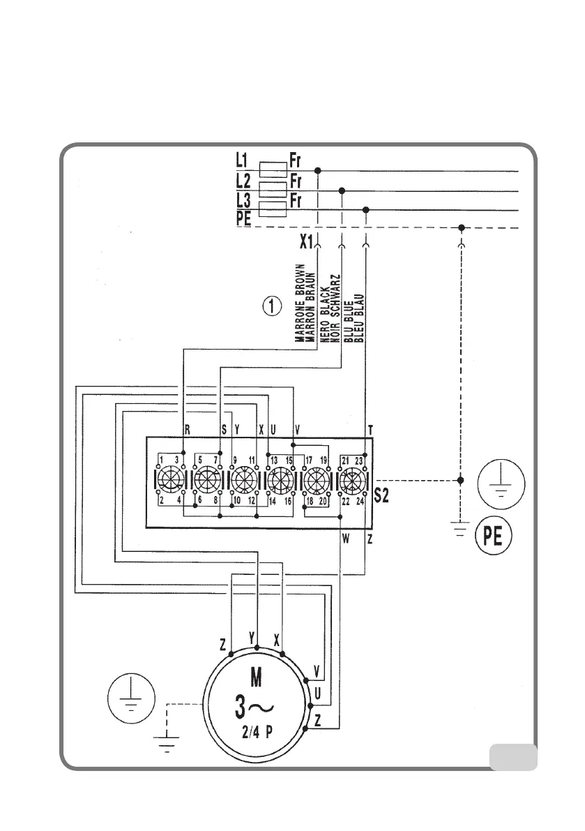
54
Dreiphasige Reifenmontiermaschine mit 2 Geschwindigkeitsstufen (Abb. 54)
XS1 Stromstecker
QS1
2-stufiger Schalter
M3
Dreiphasiger Motor
FR Sicherung

Table of Contents