EasyManua.ls Logo

Corghi A 222 - Page 247

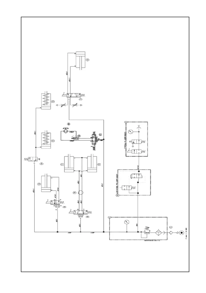
Corghi A 222
Print Icon
To Next Page IconTo Next Page
To Next Page IconTo Next Page
To Previous Page IconTo Previous Page
To Previous Page IconTo Previous Page
Loading...
Betriebs und Wartungsanleitung A 222 247
A 222
DRUCKLUFTMOTOR

Table of Contents