EasyManua.ls Logo

Corghi A 222 - Page 57

Corghi A 222
Print Icon
To Next Page IconTo Next Page
To Next Page IconTo Next Page
To Previous Page IconTo Previous Page
To Previous Page IconTo Previous Page
Loading...
Manuale d’uso A 222 57
54
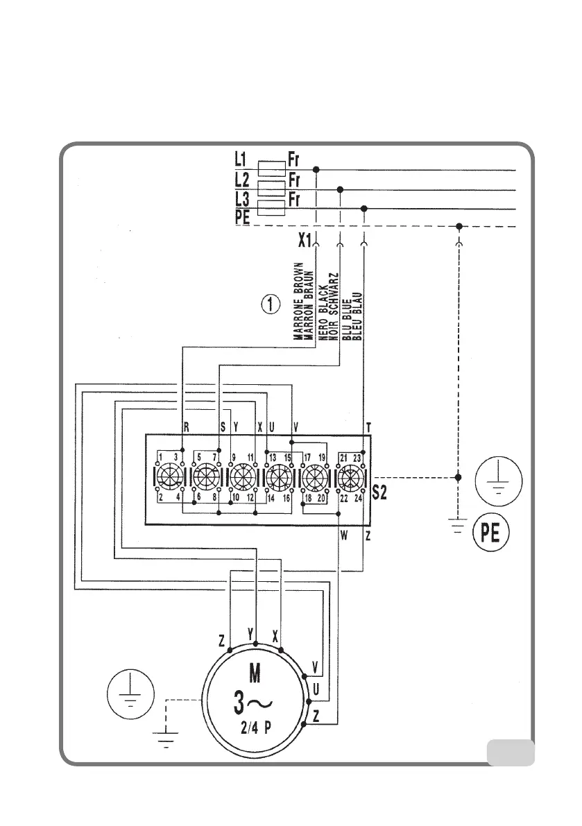
Smontagomme trifase a 2 velocità (Fig. 54)
XS1 Spina di alimentazione
QS1
Interruttore doppia velocità
M3
Motore trifase
FR Fusibile

Table of Contents

Related product manuals