EasyManua.ls Logo

Dino 210XT - Page 108

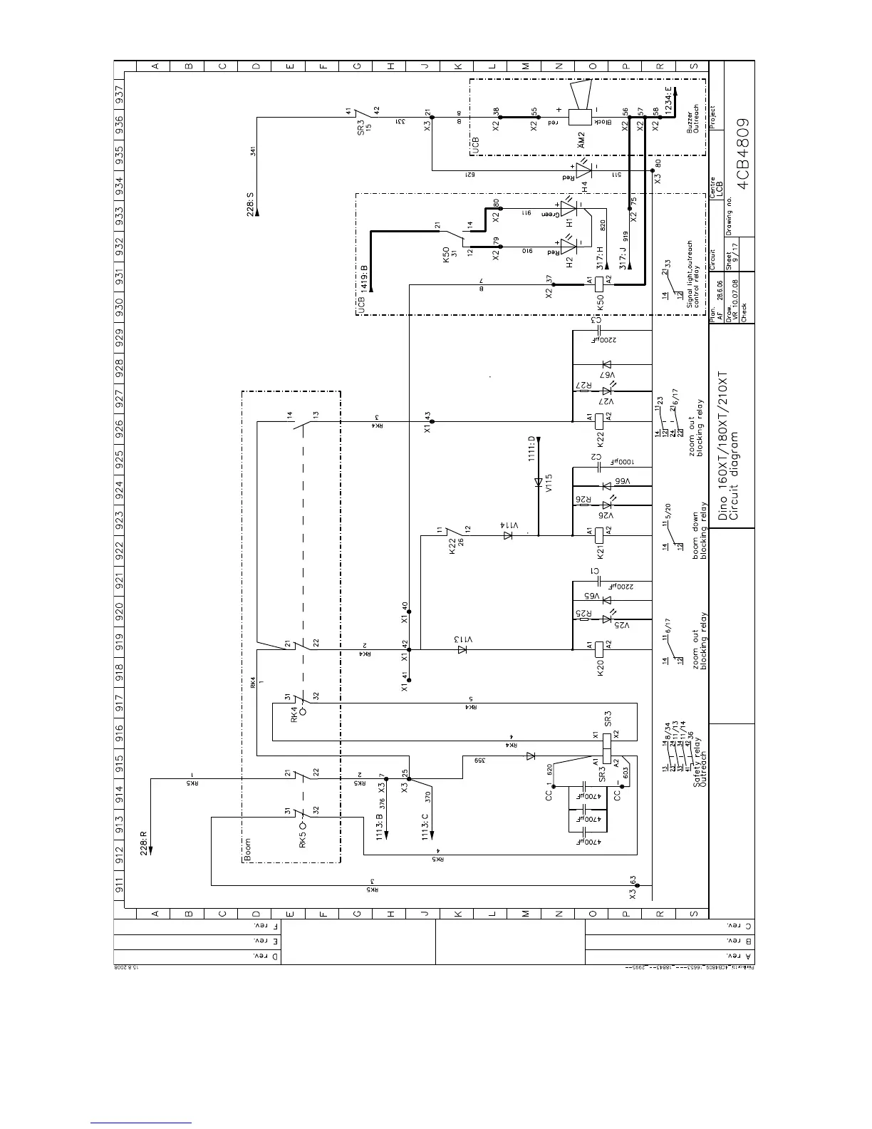
Dino 210XT
119 pages
Print Icon
To Next Page IconTo Next Page
To Next Page IconTo Next Page
To Previous Page IconTo Previous Page
To Previous Page IconTo Previous Page
Loading...
DINO 210XT
108

Table of Contents