EasyManua.ls Logo

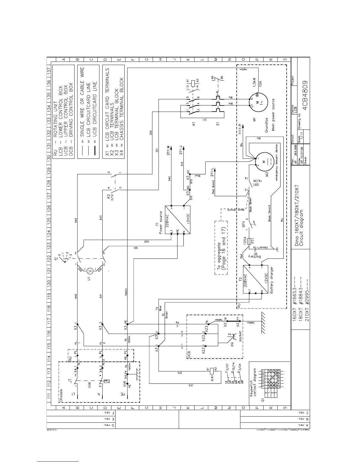
Dino 210XT - Electric Diagram 2945

Dino 210XT
119 pages
Print Icon
To Next Page IconTo Next Page
To Next Page IconTo Next Page
To Previous Page IconTo Previous Page
To Previous Page IconTo Previous Page
Loading...
DINO 210XT
99
ELECTRIC DIAGRAM 2945-->

Table of Contents