Home
Kobold
Data Loggers
ZLS-2
Page 64 (Main Menu Structure)
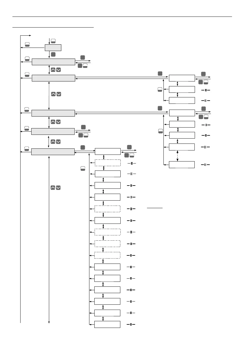
Kobold ZLS-2 - Main Menu Structure
117 pages
Manual
Save Page as PDF
To Next Page
To Next Page
To Previous Page
To Previous Page
Loading...
User manual
-
DATA RECORDE
R and
c
ooperati
ng
softwa
re
7.5.
MAIN
MENU STR
UCTURE
6
4
0 _ _ _
4-digi
t user password enter
ing (i
f it i
s different from „0000”)
Press
and ho
ld
at least 2 seconds
MENU
ESC
ENTER
Logging se
tup
MENU
ESC
MENU
ESC
MENU
ESC
Device information
Result presentation mode
Input type
Parameters
viewing
ENTER
MENU
ESC
ENTER
ENTER
MENU
ESC
ENTER
ENTER
Backlight
Brightness
Contrast
Parameter
editi
on
Lo value
Filter
Hi value
Upper ext.
Lower ext.
Dec.point
MENU
ESC
Inputs settings
ENTER
MENU
ESC
ENTER
MENU
ESC
Name
Unit
Parameter
editi
on
Rec.period
Channel 8
Tr
ig
gering
ENTER
ENTER
MENU
ESC
ENTER
Write
Display options
MENU
ESC
Channel 1
Channel 2 ... Chan
nel
7
MENU
ESC
ENTER
Parameter
editi
on
MENU
ESC
AL1 mode
Threshold 1
Hysteresis 1
AL2 mode
Threshold 2
Hysteresis 2
See next page
Notice
:
Parameters
„
Unit
”, “
Dec.
point
”,
“
Upper ext.
” and „
Lo
wer
ext.
”
are available for current and voltage
inputs only
, paramet
er „
Bias
”
is available for RTD inputs
only
.
Bias
MENU
ESC
T
empe
rature uni
t
ENTER
MENU
ESC
ENTER
Parameter
editi
on
63
65
Table of Contents
Main Page
Table of Contents
2
User Manual for Data Recorder
5
Basic Requirements and User Safety
5
General Characteristics
6
Technical Data
8
Device Installation
12
Unpacking
12
Assembly
13
Connection Method
15
Connections of Current Type Inputs ( U/I Version )
19
Connections of Temperature Type Inputs ( MV/Rtd /TC Version )
21
Maintenance
22
Front Panel Description
23
Principle of Operation
24
Measurement Mode
24
Measurement Ranges Definition of Current Inputs ( U/I Version )
24
Measurement Ranges Definition of RTD and TC Inputs ( MV/Rtd/Tc Version )
25
Recording Momentary and Averaged Data
26
Modes of Result Presentation
28
Single Channel" Mode
29
Measurements List" Mode
30
Graph" Mode
32
Channels List" Mode
35
Principle of Outputs Operation
37
Alarms
37
Outputs Control
38
Example of Output Control
40
Device Programming
41
Parameters Edition
43
Numeric and Switching Parameters ("LIST" - Type)
43
Text Parameters
44
SLIDER" - Type Parameters
45
Description of Results Presentation Modes Menu
46
Measurements List Options" Menu
46
Graph Options" Menu
47
Channels List Options" Menu
47
Results Presentation Modes Menu Structure
48
Main Menu Description
49
Device Information" Menu
49
Display Options" Menu
49
Logging Setup" Menu
50
Input Settings" Menu (Common Parameters)
53
Input Settings" Menu ( U/I Version )
54
Input Settings" Menu ( MV/Rtd/Tc Version )
56
Outputs Settings" Menu
58
Date & Time Settings" Menu
59
RS485 Port Settings" Menu
60
Access Setup" Menu
61
USB Options" Menu
62
Language" Parameter
63
Main Menu Structure
64
Downloading Data from Data Logger
66
Modbus (Rs485) Data Download
66
Usb Pc Data Download
66
Usb Flash Drive (Pendrive) Data Download
66
The Modbus Protocol Handling
69
List of Registers
69
Transmission Errors Handling
74
Examples of Query/Answer Frames
75
User's Settings List
78
Disposal
85
Eu Declaration of Conformance
86
USER MANUAL for "Logy SOFT
86
General Characteristics
86
Installation and Startup
86
Using the Program
90
Current Measurement" Menu
90
Reports" Menu
91
Graph" Tab
94
Configuration" Menu
99
Devices" Tab
100
Groups" Tab - Group Operations
104
Settings" Tab
106
List of Errors and Fault Diagnostics
108
User Manual for "S-Toolkit
109
General Characteristics
109
Installation and Startup
109
Using Program
110
Inputs Settings" Tab
111
Outputs Settings" Tab
112
Logging Setup" Tab
112
Interface Options" Tab
113
Device Information" Tab
115
Configuration Modes
116
Individual Configuration of Channels
116
Configuring Selected Channels
116
Configuring All Channels
116
Updating Device Firmware
117