EasyManua.ls Logo

Moons' M2DV-1D82D - The Installation and Commissioning Guidance; Installation; Example of Connection to Safety Switch; Example of Connection to Safety Light Curtain

Moons' M2DV-1D82D
177 pages
Print Icon
To Next Page IconTo Next Page
To Next Page IconTo Next Page
To Previous Page IconTo Previous Page
To Previous Page IconTo Previous Page
Loading...
M Series AC Servo
User Manual
173
Rev. 1.1
9/13/2021
400-820-9661
damaged, or contact MOONS
.
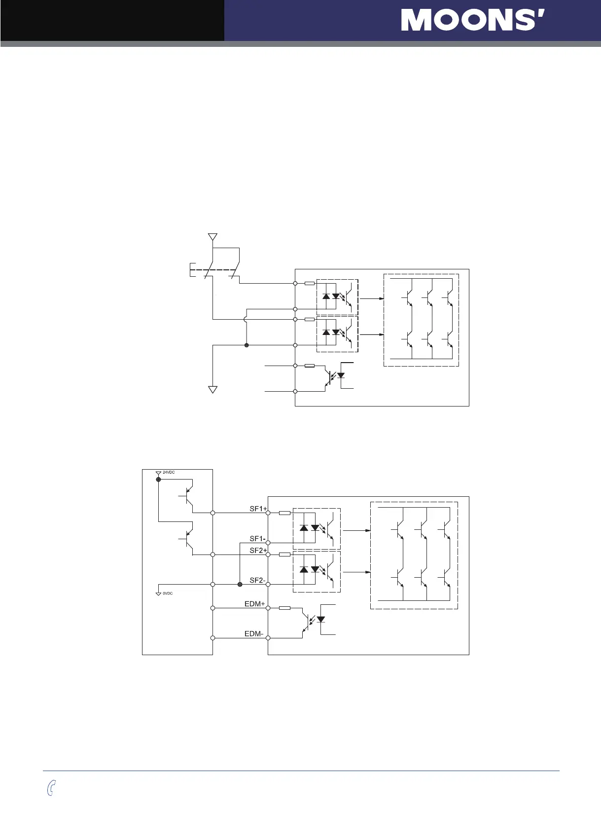
11.6 The installation and commissioning guidance
11.6.1 Installation
We have been making the best e󰀨ort to ensure the highest quality .however application of exceptionally
large external noise disturbance and EMC disturbance may result in unexpected action. It is highly
recommended that you make a fail-safe design and secure the safety in the operative range. For the drive
installation .You may refer to the 3.4 chapter. STO safety function connect as following.
11.6.1.1 Example of connection to safety switch
Safety Switch
Servo Drive
Safety Input 1
SF1+
SF1-
SF2+
SF2-
EDM+
EDM-
Safety Input 2
Safety Output
24VDC
0VDC
11.6.1.2 Example of connection to safety Light Curtain
Safety Light Curtain
Servo Drive
EDM Output
Note: EDM output, user can connect the power to 24VDC(max), 100mA(max),limit resistance is

Table of Contents

Related product manuals